GM Service Manual Online
For 1990-2009 cars only
Makes
🢒
Cadillac
🢒
2004
🢒
Escalade EXT
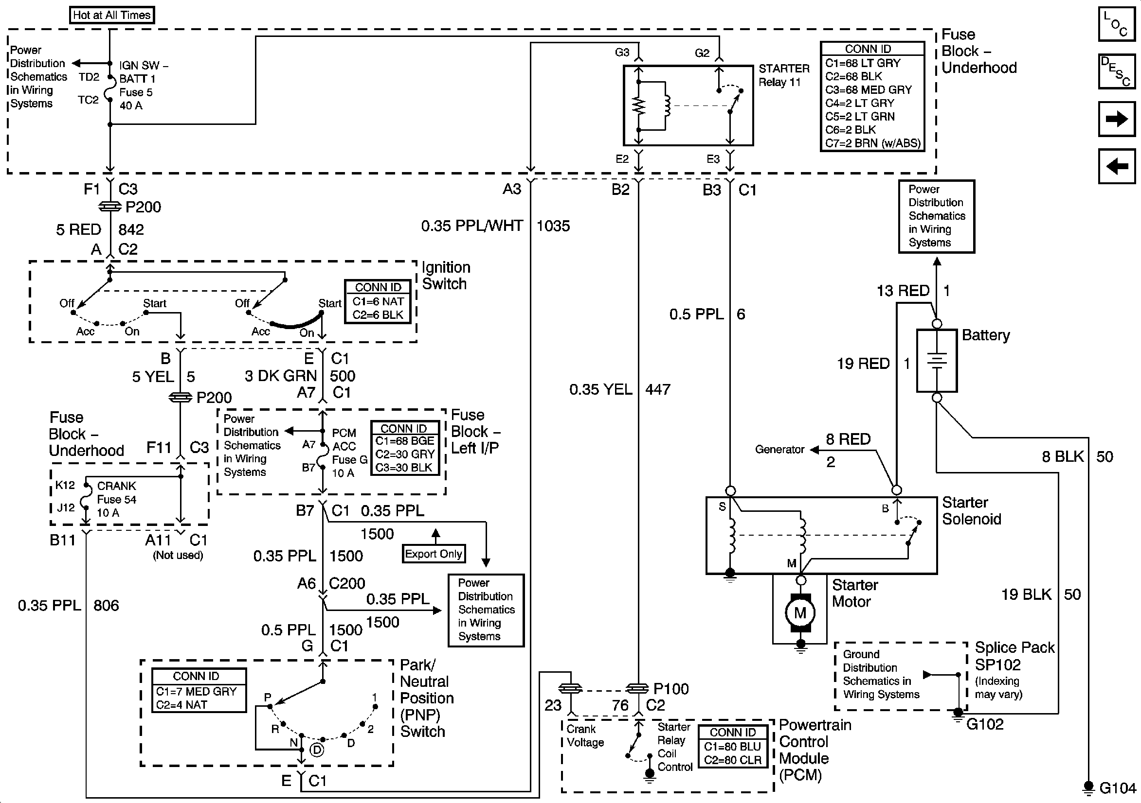
🢒 Starting System - LA1
Starting System - LA1
Starting System -- LA1
Master Electrical Component List
Starting System Description and Operation
Charging System
Starting System - L61
IGN SW-BATT1, HTR-A/C, ERLS, CRANK Fuses
PCM ACC, IPC/BFC ACC Fuses
PCM ACC, IPC/BFC ACC Fuses
Charging System
G102 and G104
B+ Bus Bar