GM Service Manual Online
For 1990-2009 cars only
Makes
🢒
Cadillac
🢒
2005
🢒
Escalade EXT
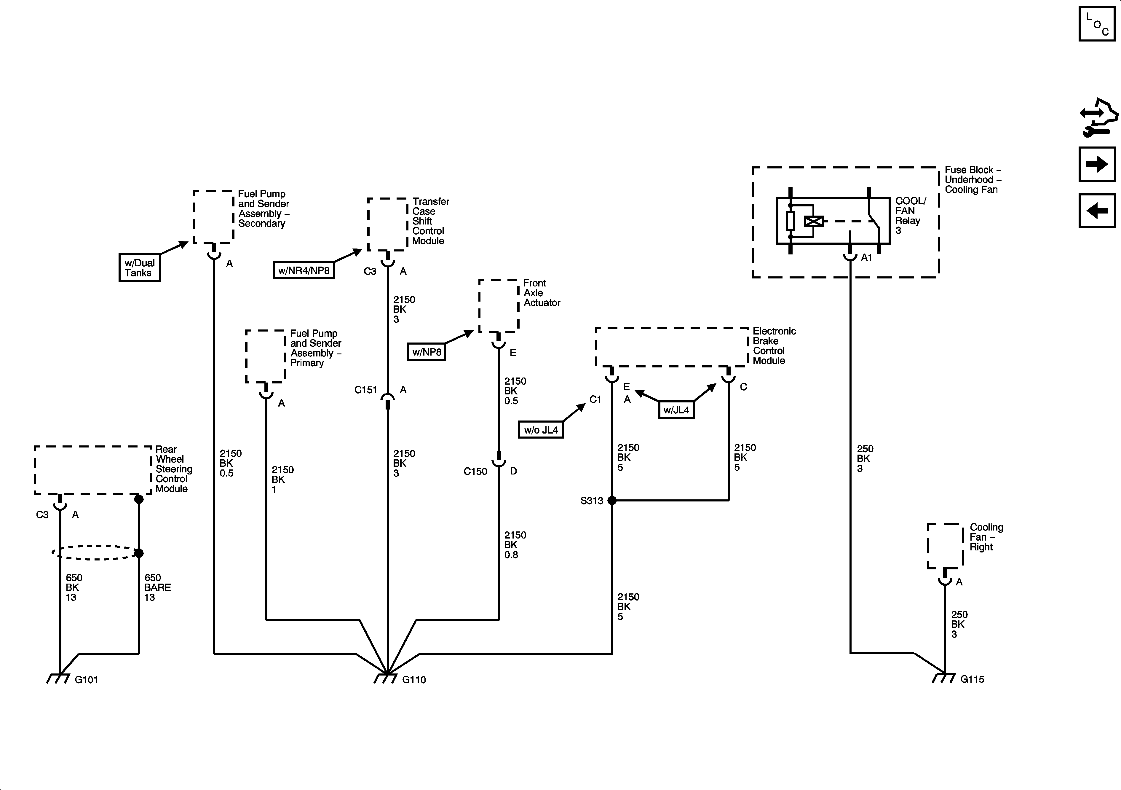
🢒 G101 and G110
G101 and G110
G101 and G110
Master Electrical Component List
Control Module References
G200 - 1 of 3
G104 and G107