GM Service Manual Online
For 1990-2009 cars only
Makes
🢒
Cadillac
🢒
2006
🢒
Escalade EXT
🢒 Ignition Sensors
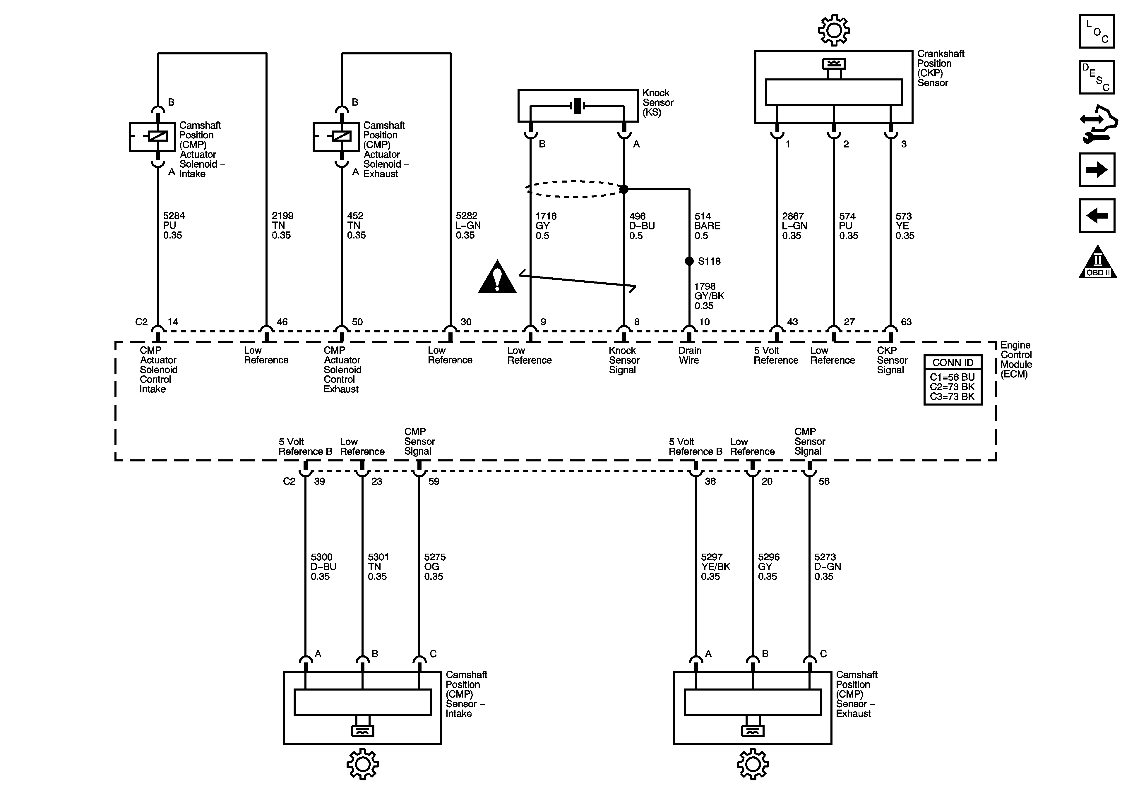
Ignition Sensors
Ignition Sensors
Master Electrical Component List
Camshaft Actuator System Description
Control Module References
Fuel Injectors and Fuel Pump
Ignition Coils/Modules
Engine Controls Schematic Icons
Engine Controls Schematic Icons