GM Service Manual Online
For 1990-2009 cars only
Makes
🢒
Cadillac
🢒
2006
🢒
Escalade EXT
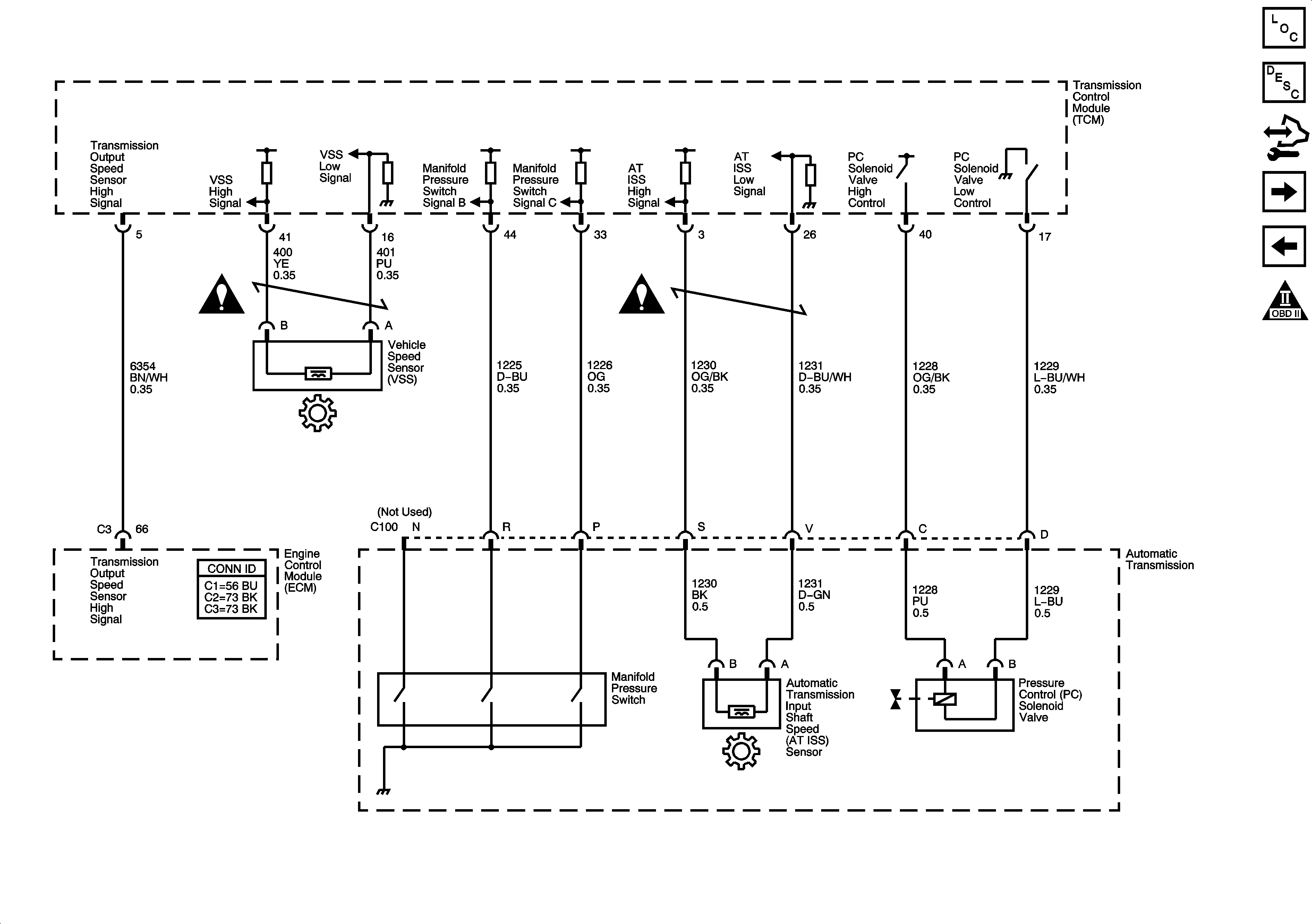
🢒 ISS, Pressure Control and VSS (LE5)
ISS, Pressure Control and VSS (LE5)
ISS, Pressure Control and VSS (LE5)
Master Electrical Component List
Transmission Component and System Description
Control Module References
PNP Switch (LE5)
Transmission Solenoids (LE5)
Automatic Transmission Schematic Icons
Automatic Transmission Schematic Icons
Automatic Transmission Schematic Icons