GM Service Manual Online
For 1990-2009 cars only
Makes
🢒
Cadillac
🢒
2007
🢒
Escalade EXT
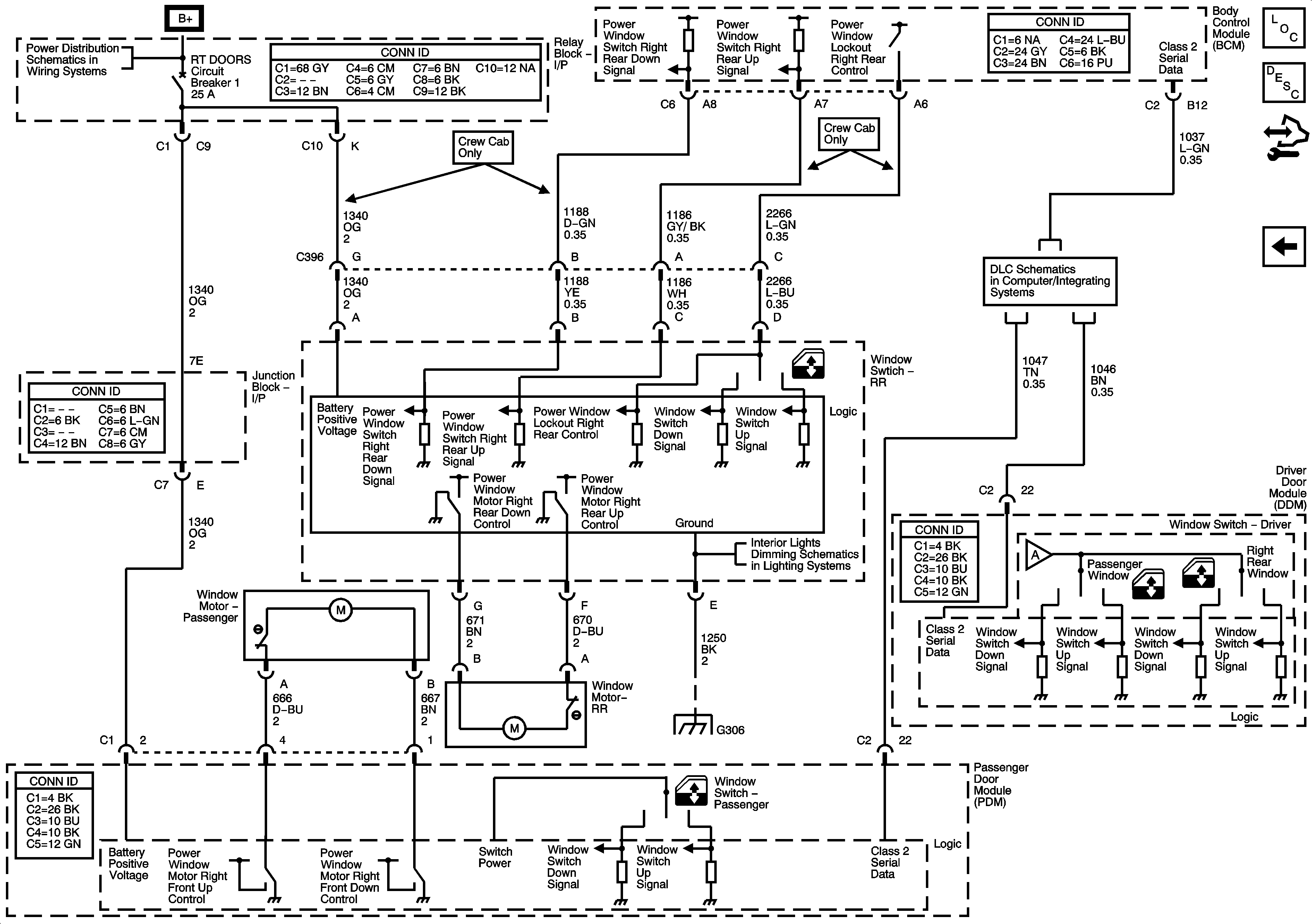
🢒 Right Doors
Right Doors
Right Doors
Master Electrical Component List
Power Windows Description and Operation
Control Module References
Left Doors
ABS, AUX HTR PMP, ESCM, HCM-B, MBEC1, RTD, STUD 1, STUD 2, TRANS PUMP, and VSES/ECAS Fuses and RT DOOR and SEAT Circuit Breakers
Power, Ground, DLC, and Splice Pack SP205
Left Doors
I/P Lamps Dimming Control Supply - 3 of 3
G304, G305, G306, and G390