GM Service Manual Online
For 1990-2009 cars only
Makes
🢒
Cadillac
🢒
2007
🢒
Escalade EXT
🢒 Driver and Passenger Air Bag
Driver and Passenger Air Bag
Driver and Passenger Air Bags
Master Electrical Component List
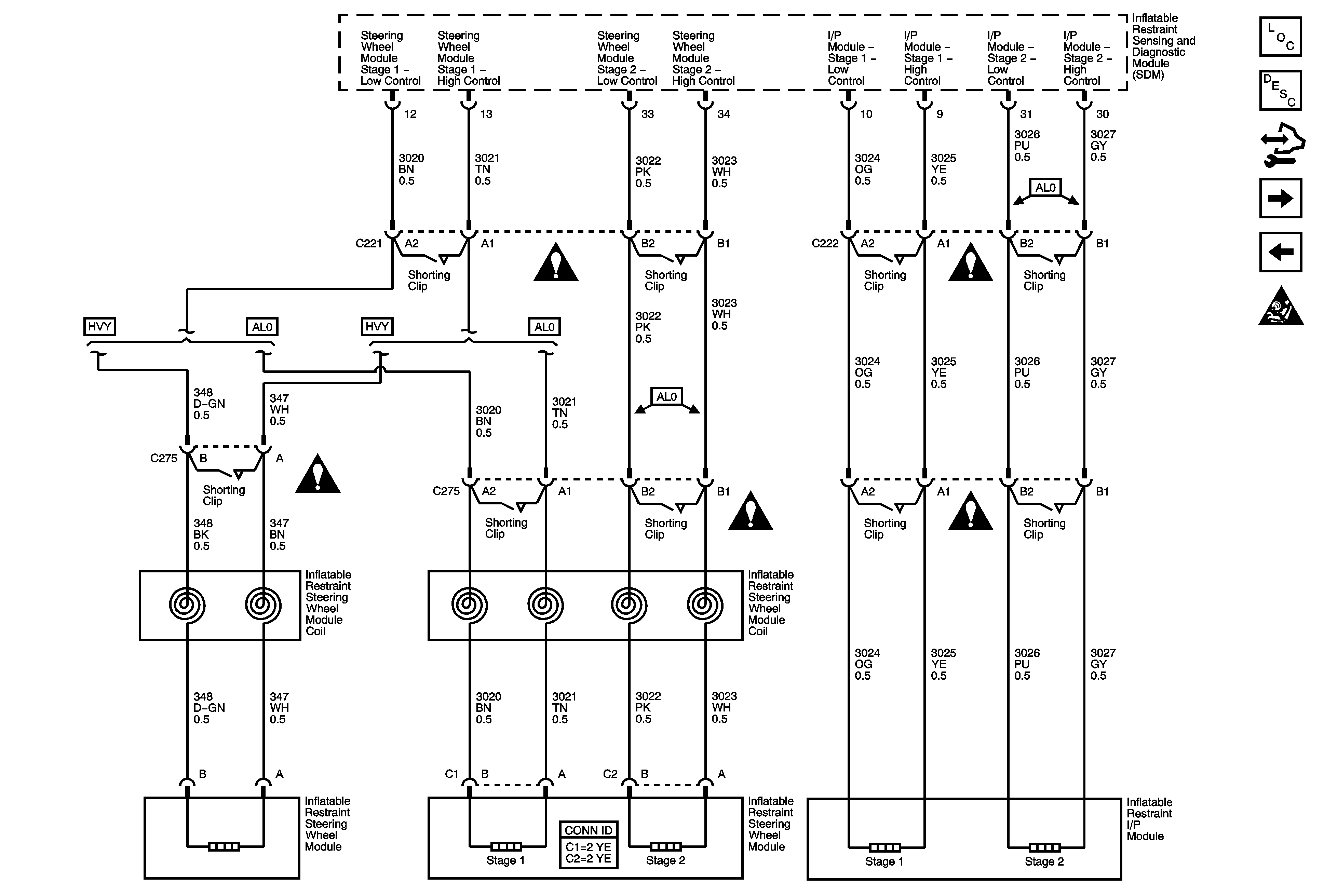
SIR System Description and Operation
Control Module References
Front End and Side Impact Sensors and Seat Position Switches
Passenger Presence System (PPS) (AL0)
SIR Schematic Icons
SIR Schematic Icons
SIR Schematic Icons
SIR Schematic Icons
SIR Schematic Icons
SIR Schematic Icons