GM Service Manual Online
For 1990-2009 cars only
Makes
🢒
Cadillac
🢒
2007
🢒
Escalade EXT
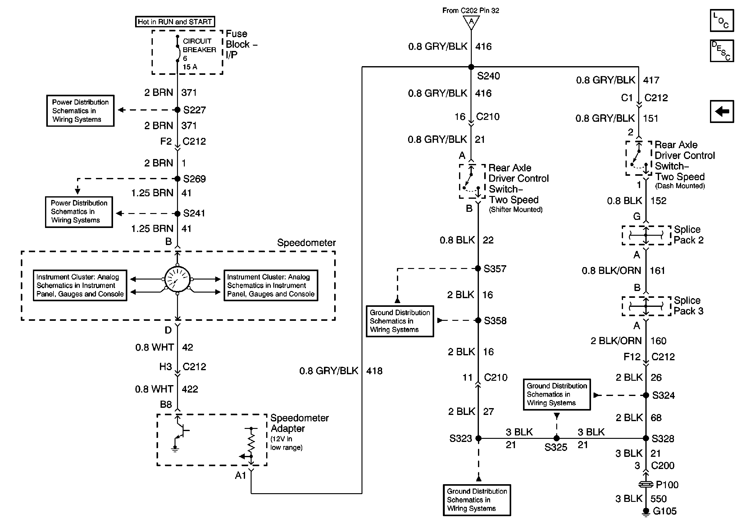
🢒 Electric Operated-Switches (2 of 2)
Electric Operated-Switches (2 of 2)
Electric Operated-Switches (2 of 2)
Master Electrical Component List
Two Speed Rear Axle Shift System Description and Operation
Electric Operated-Motor and Relay (1 of 2)
IP Fuse Block, Circuit Breaker 6 (1 of 3)
Circuit Breaker 6 (2 of 3)
Air Susp Dump Lamp, Speedometer and Volt Meter
Air Susp Dump Lamp, Speedometer and Volt Meter
G105 Continued, S323, S337, S339, S357, S358
G105 Continued, S323, S337, S339, S357, S358
G105, S325, S328