GM Service Manual Online
For 1990-2009 cars only
Makes
🢒
Cadillac
🢒
2007
🢒
Escalade EXT
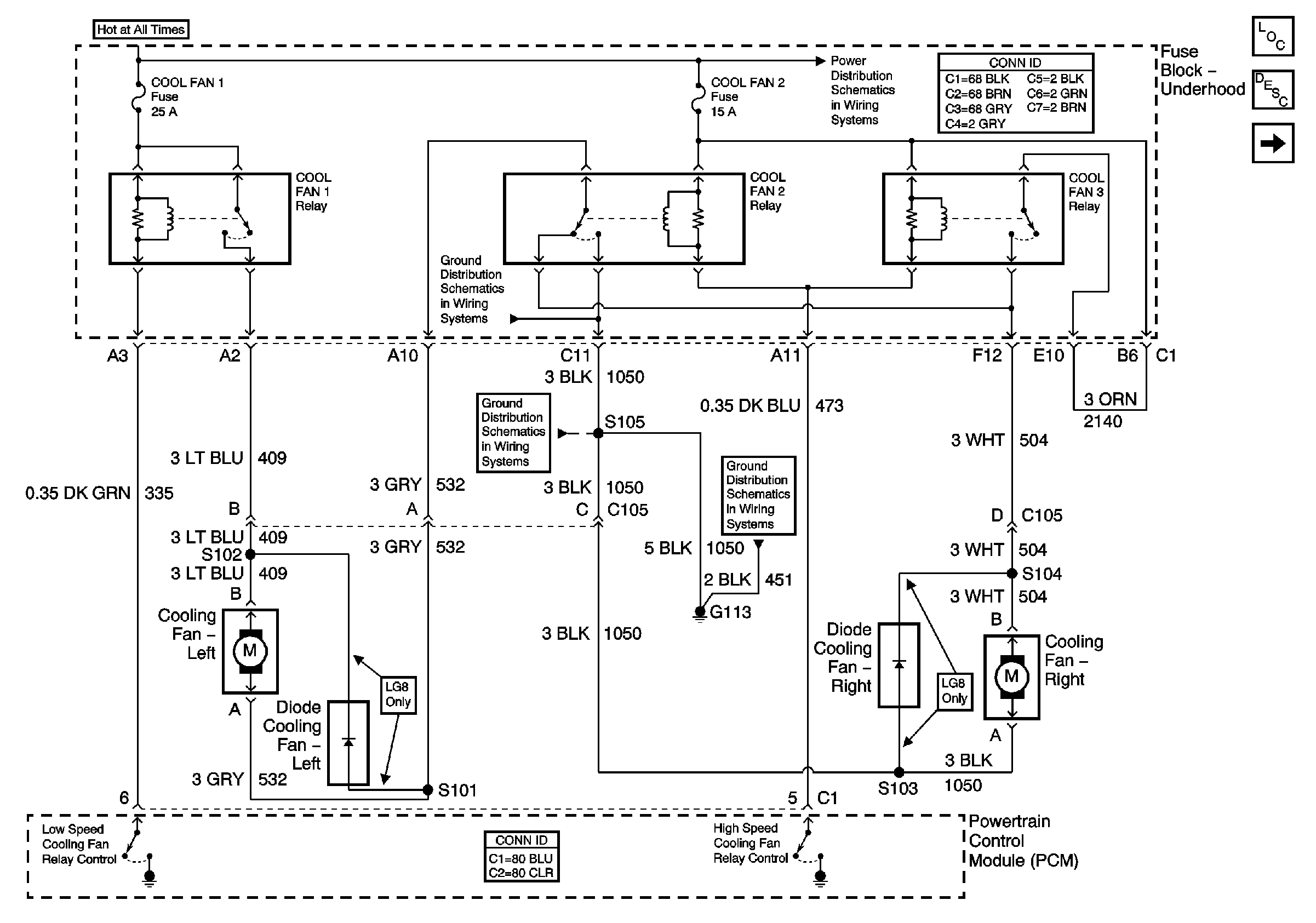
🢒 Cooling Fans
Cooling Fans
Cooling Fans
Master Electrical Component List
Cooling System Description and Operation
Coolant Level Indicator
Fuse Block Underhood Power Bussing (Page 1 of 2)
G113
G113
G100, G111, and G113