GM Service Manual Online
For 1990-2009 cars only
Makes
🢒
Cadillac
🢒
2007
🢒
Escalade EXT
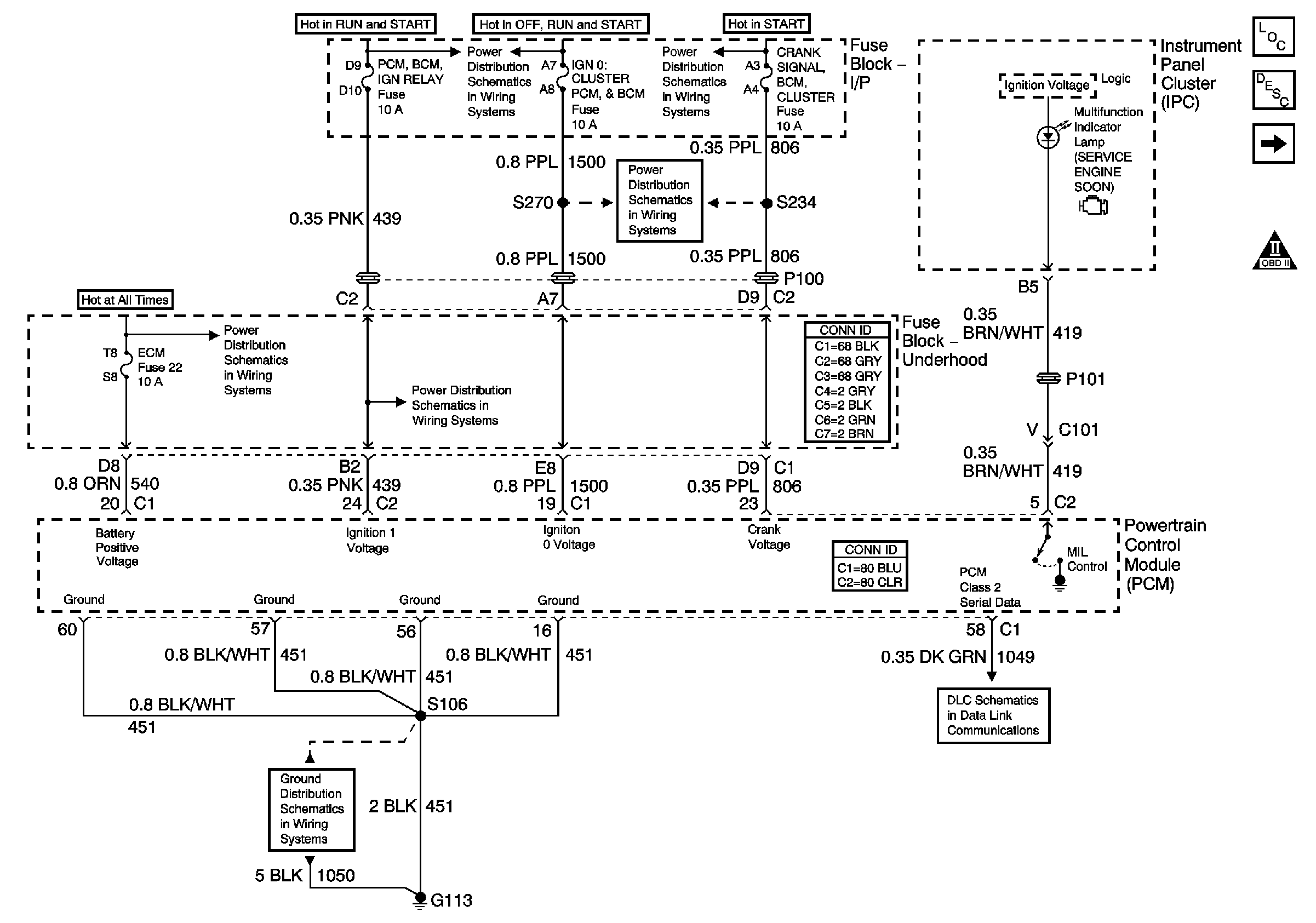
🢒 Module Power, Ground, Serical Data, and MIL
Module Power, Ground, Serical Data, and MIL
Module Power, Ground, Serial Data, and MIL
Master Electrical Component List
Powertrain Control Module Description
Engine Data Sensors-5-Volt and Low Reference
OBD II Symbol Description Notice
Power Distribution Schematics (IGN 1)
Power Distribution Schematics (IGN 1)
Cluster, BCM, PCM, BTSI
Fuse Block Underhood Power Bussing (Page 1 of 2)
PCM, BCM, Cluster, Turn, SDM
G100, G111, and G113
Data Link Connector (DLC)