GM Service Manual Online
For 1990-2009 cars only
Makes
🢒
Cadillac
🢒
2007
🢒
Escalade EXT
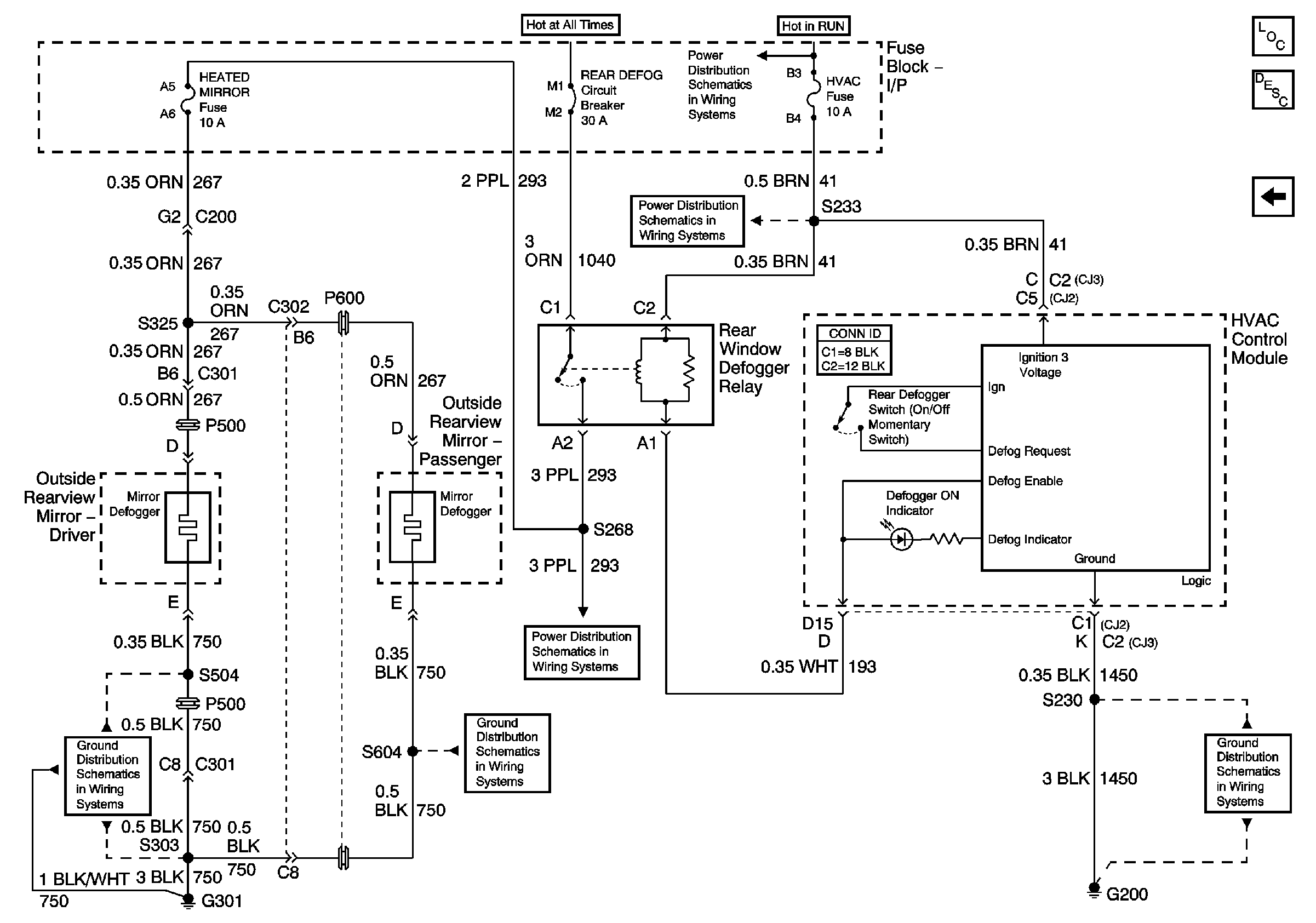
🢒 Heated Mirrors
Heated Mirrors
Heated Mirrors
Master Electrical Component List
Outside Mirror Description and Operation
Power Mirrors
G301 (Page 1 of 2)
G301 (Page 1 of 2)
Batt 3
Blower, Cruise, HVAC
Blower, Cruise, HVAC
G200 (Page 1 of 2)