GM Service Manual Online
For 1990-2009 cars only
Makes
🢒
Cadillac
🢒
2007
🢒
Escalade EXT
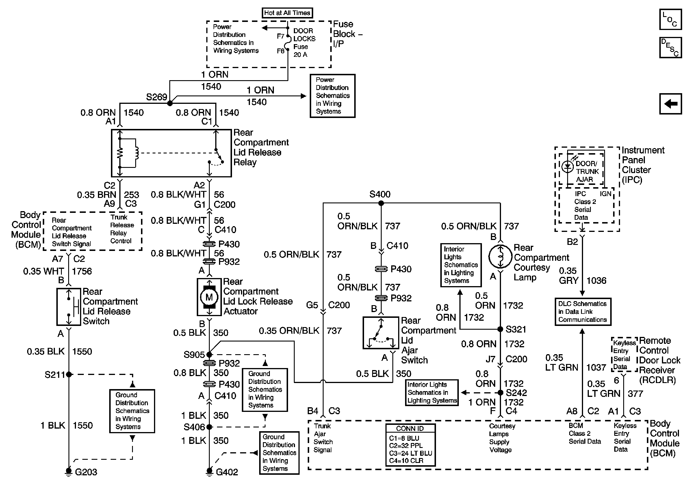
🢒 Decklid Release w/o Entrapment Protection w/o Jumper
Decklid Release w/o Entrapment Protection w/o Jumper
Decklid Release w/o Entrapment Protection w/o Jumper
Master Electrical Component List
Luggage Compartment Description and Operation
Decklid Release w/o Entrapment Protection w/Jumper
Batt 2
Batt 2
Compartment and I/P Courtesy Lamps
Data Link Connector (DLC)
G203 (Page 1 of 2)
G402 (Page 2 of 2)
G402 (Page 1 of 2)
Compartment and I/P Courtesy Lamps