GM Service Manual Online
For 1990-2009 cars only
Makes
🢒
Cadillac
🢒
2008
🢒
SLS
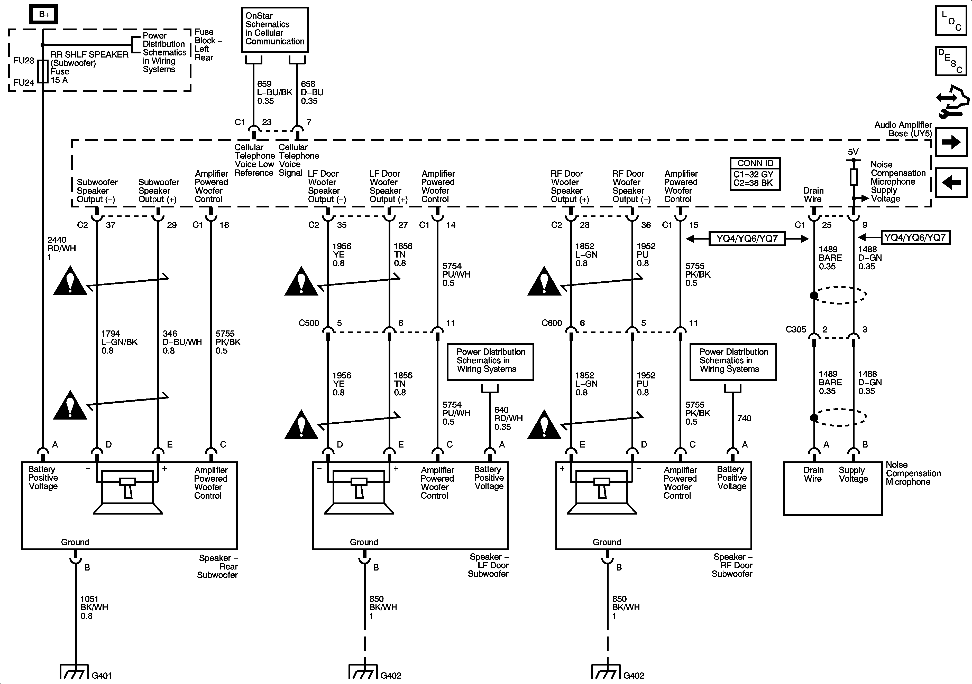
🢒 Speakers w/ UY5 (2 of 3)
Speakers w/ UY5 (2 of 3)
Speakers (w/UY5) 2 of 3
Master Electrical Component List
Radio/Audio System Description and Operation
Control Module References
Speakers w/ UY5 (3 of 3)
Speakers w/ UY5 (1 of 3)
Fuse Block Left Rear Bussing
Power, Ground, VCIM, ISRVM
Entertainment Schematic Icons
Entertainment Schematic Icons
Entertainment Schematic Icons
Fuse Block Left Rear: TV/VICS, ELC SOL, ESC Module, Driver Door Module, Rear Door Module, Theft/Shifter and AMP Fuses
Fuse Block Right Rear: LT Turn Signal, RIM(1), Rear Fog Lamp, FT Passenger Door Module, Heated Steering Column, IGN 1, RIM(2) and Airbag Fuses; Rear Fog Lamp and IGN 1 Relays
Entertainment Schematic Icons
Entertainment Schematic Icons
Entertainment Schematic Icons
G401 (1 of 2)
G402 (1 of 2)
G402 (1 of 2)