GM Service Manual Online
For 1990-2009 cars only
Makes
🢒
Cadillac
🢒
2008
🢒
SLS
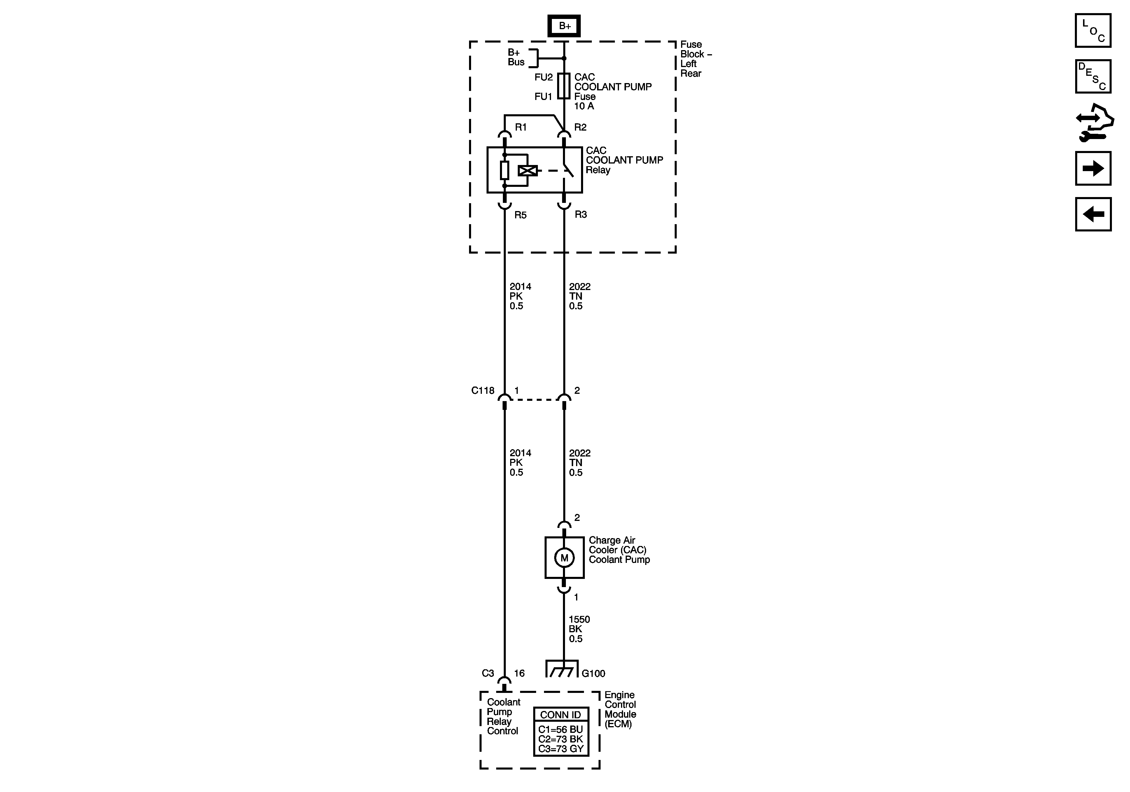
🢒 Charge Air Cooler (CAC) Coolant Pump
Charge Air Cooler (CAC) Coolant Pump
Charge Air Cooler (CAC) Coolant Pump
Master Electrical Component List
Supercharger Description and Operation
Control Module References
Engine Data Sensors - IAT 2, BARO, SCIAP
Controlled / Monitored Subsystem References
Fuse Block Left Rear Bussing
06 STS Ground Dist - G100 (LH2)