GM Service Manual Online
For 1990-2009 cars only
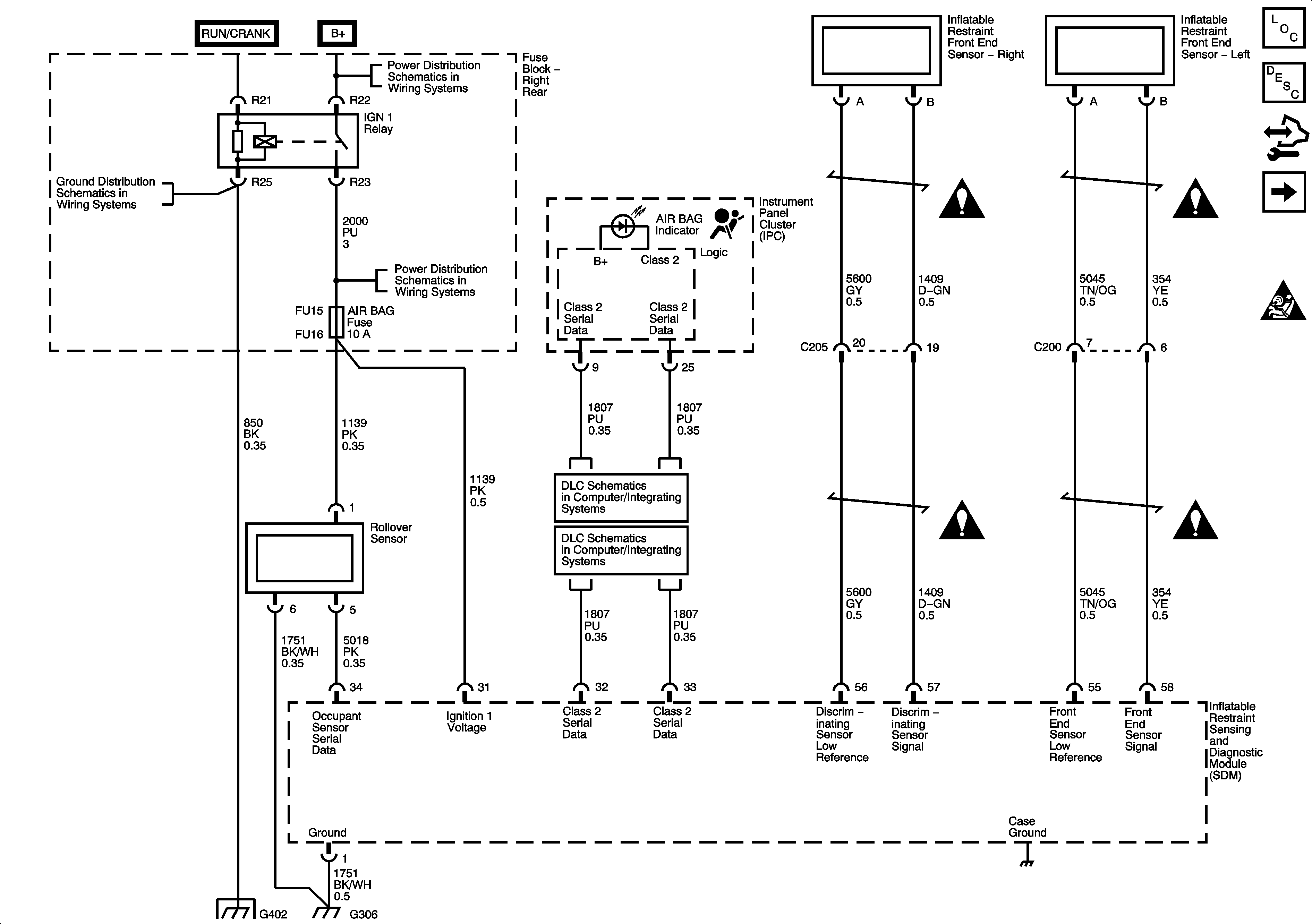
Figure 1:

Power, Ground, Serial Data, Indicator and Front End Sensors


Object Number: 1615699  Size: FS
Master Electrical Component List
SIR System Description and Operation
Control Module References
Left Side Modules and Sensors
SIR Schematic Icons
G402 1 of 2
Fuse Block Right Rear B+ Bus
AIR BAG, CCP (RUN), EBCM (RUN), HDLP LEVELING, IGN 1 AND IGN 3 FUSES
Class 2 Serial Data 1 of 2
Class 2 Serial Data 2 of 2
G402 1 of 2
SIR Schematic Icons
SIR Schematic Icons
SIR Schematic Icons
SIR Schematic Icons
Figure 2:

Left Side Modules and Sensors


Object Number: 1615700  Size: FS
Master Electrical Component List
SIR System Description and Operation
Control Module References
Right Side Module and Sensors
Power, Ground, Serial Data, Indicator, Rollover Sensor and Front End Sensors
SIR Schematic Icons
SIR Schematic Icons
SIR Schematic Icons
SIR Schematic Icons
SIR Schematic Icons
SIR Schematic Icons
SIR Schematic Icons
Seat Belt Schematucs
Figure 3:

Right Side Modules and Sensors


Object Number: 1615701  Size: FS
Master Electrical Component List
SIR System Description and Operation
Control Module References
Left Side Modules and Sensors
SIR Schematic Icons
SIR Schematic Icons
SIR Schematic Icons
SIR Schematic Icons
SIR Schematic Icons
SIR Schematic Icons
SIR Schematic Icons