GM Service Manual Online
For 1990-2009 cars only

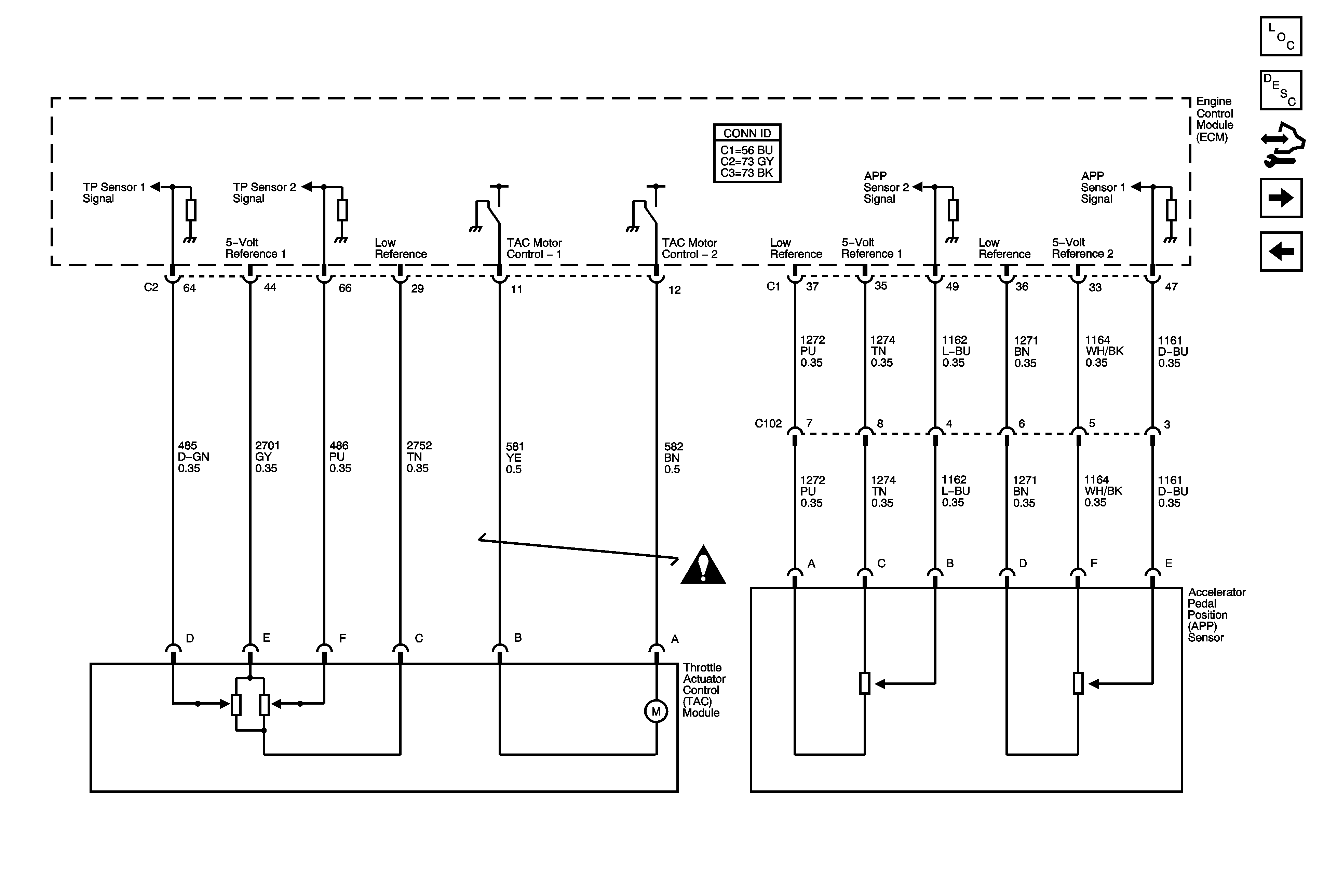
Engine Data Sensors - Electronic Throttle

Engine Data Sensors - Electronic Throttle Controls


Object Number: 1749342  Size: FS
Master Electrical Component List
Throttle Actuator Control (TAC) System Description
Control Module References
Ignition Controls - Bank 1 Ignition Coils
Engine Data Sensors - Oxygen Sensors
Engine Controls Schematic Icons