GM Service Manual Online
For 1990-2009 cars only
Makes
🢒
Cadillac
🢒
2007
🢒
STS
🢒 Onstar 1 of 2
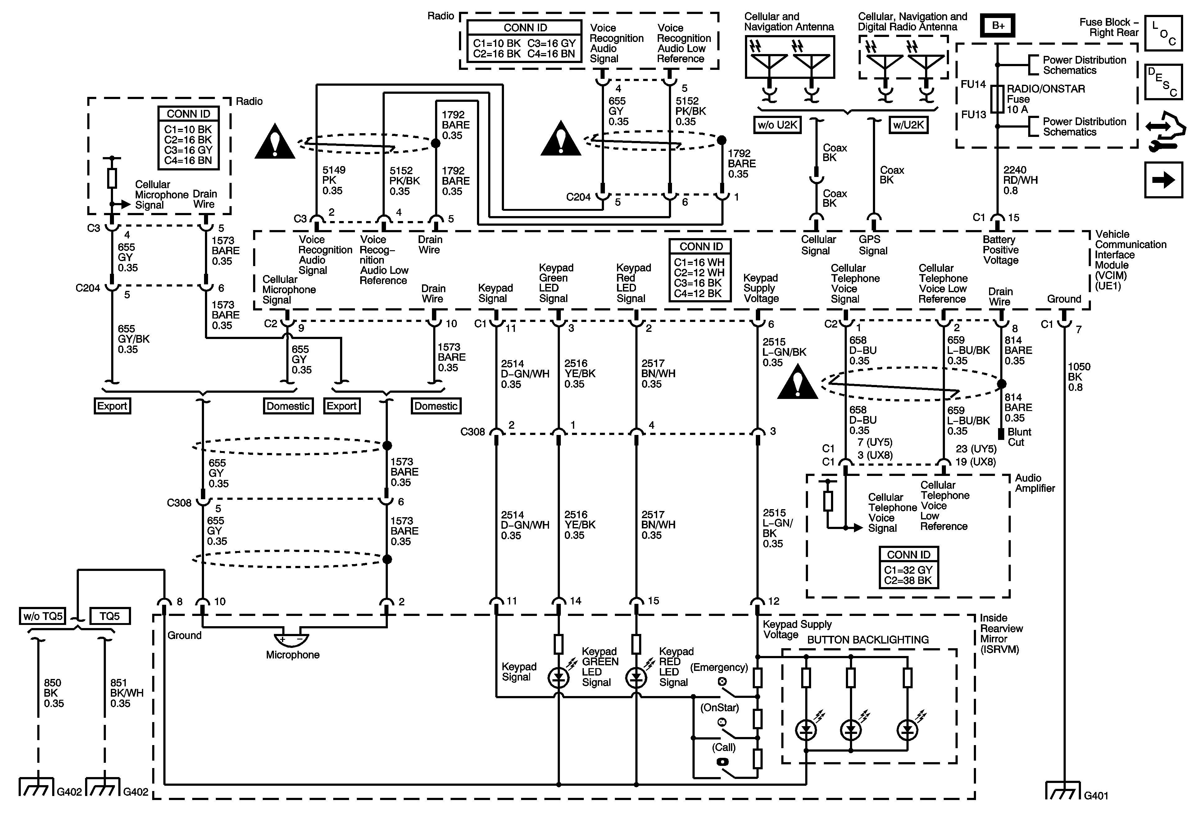
Onstar 1 of 2
Power, Ground, VCIM, ISRVM
Master Electrical Component List
OnStar Description and Operation
Control Module References
Onstar Schematics VCIM, DLC
Entertainment/Communication Schematic Icons
Entertainment/Communication Schematic Icons
Entertainment/Communication Schematic Icons
Fuse Block - Right Rear Bussing
Fuse Block - Right Rear - Radio/OnStar, Rt Turn Signal, Canister Vent, and RF Heated/Vented Seat Fuses, Window Motors Circuit Breaker
G402 (1 of 2)
G402 (2 of 2)
G401 (1 of 2)