GM Service Manual Online
For 1990-2009 cars only
Makes
🢒
Cadillac
🢒
1998
🢒
Seville
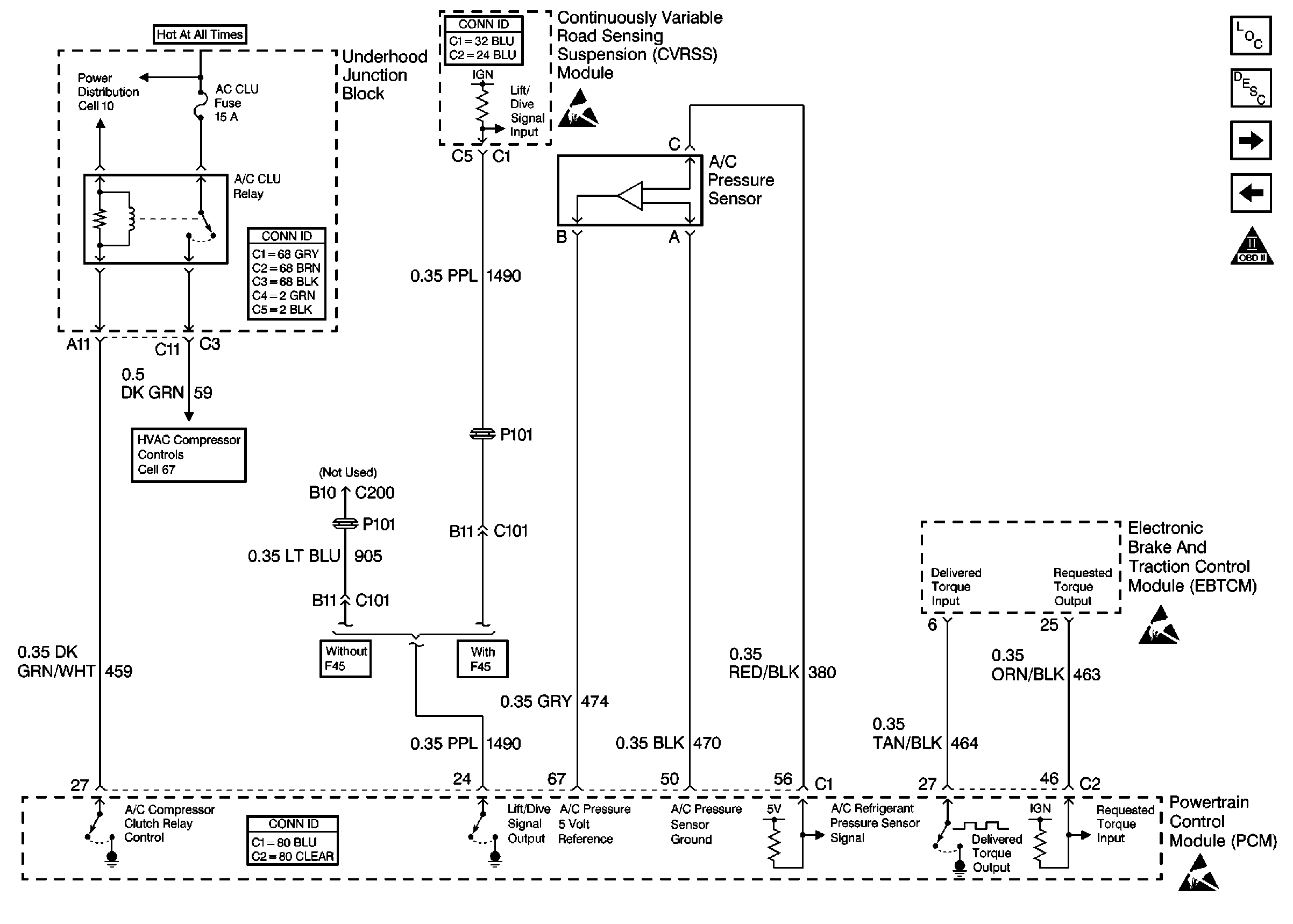
🢒 Cell 20: A/C Relay, A/C Pressure Sensor, CVRSS and EBTCM
Cell 20: A/C Relay, A/C Pressure Sensor, CVRSS and EBTCM
Cell 20: A/C Relay, A/C Pressure Sensor, CVRSS and EBTCM
Engine Controls Components
Information Sensors/Switches Description
Cell 20: Cooling Fans
Cell 20: HO2S (Later Production)
OBD II Symbol Description Notice
Engine Controls Schematic References
Handling ESD Sensitive Parts Notice
Engine Controls Schematic References
Handling ESD Sensitive Parts Notice
Powertrain Control Module Connector End Views
Handling ESD Sensitive Parts Notice