GM Service Manual Online
For 1990-2009 cars only
Makes
🢒
Cadillac
🢒
1999
🢒
Seville
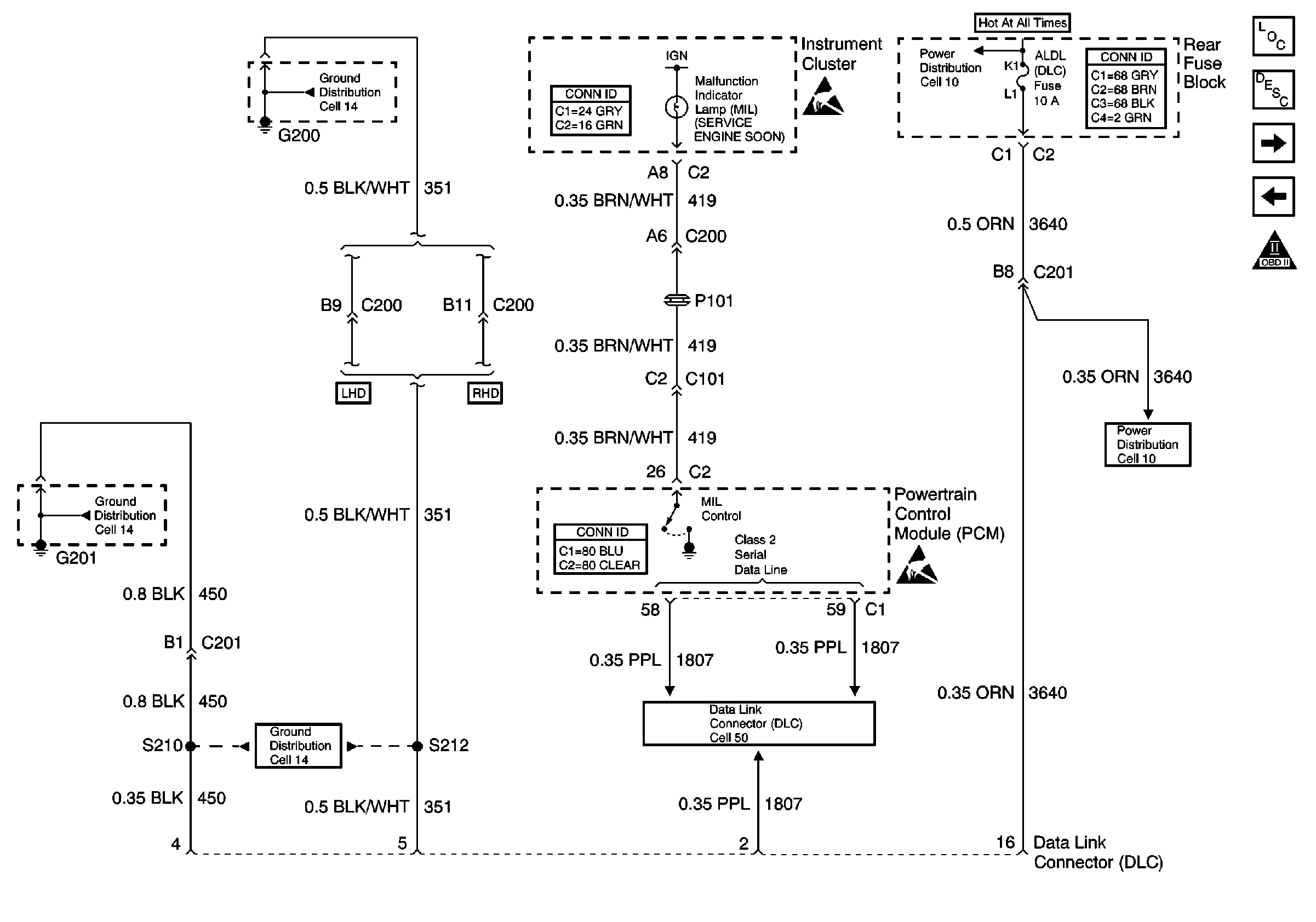
🢒 Cell 20: MIL Control and DLC
Cell 20: MIL Control and DLC
Cell 20: MIL Control and DLC
Engine Controls Components
Information Sensors/Switches Description
Cell 20: Ignition Control (IC) Module
Cell 20: PCM Power and Grounds
OBD II Symbol Description Notice
Handling ESD Sensitive Parts Notice
Cell 14: G201 (2 of 3)
Cell 10: DRV MDL, PASS MDL, RRDR MDL and ALDL Fuses
Powertrain Control Module Connector End Views
Handling ESD Sensitive Parts Notice
Ground Distribution Schematics
Data Link Connector Schematics
Instrument Panel, Gages, and Console Connector End Views
Cell 10: DRV MDL, PASS MDL, RRDR MDL and ALDL Fuses
Cell 14: G200 (1 of 2)
Power and Grounding Connector End Views