GM Service Manual Online
For 1990-2009 cars only
Makes
🢒
Cadillac
🢒
1999
🢒
Seville
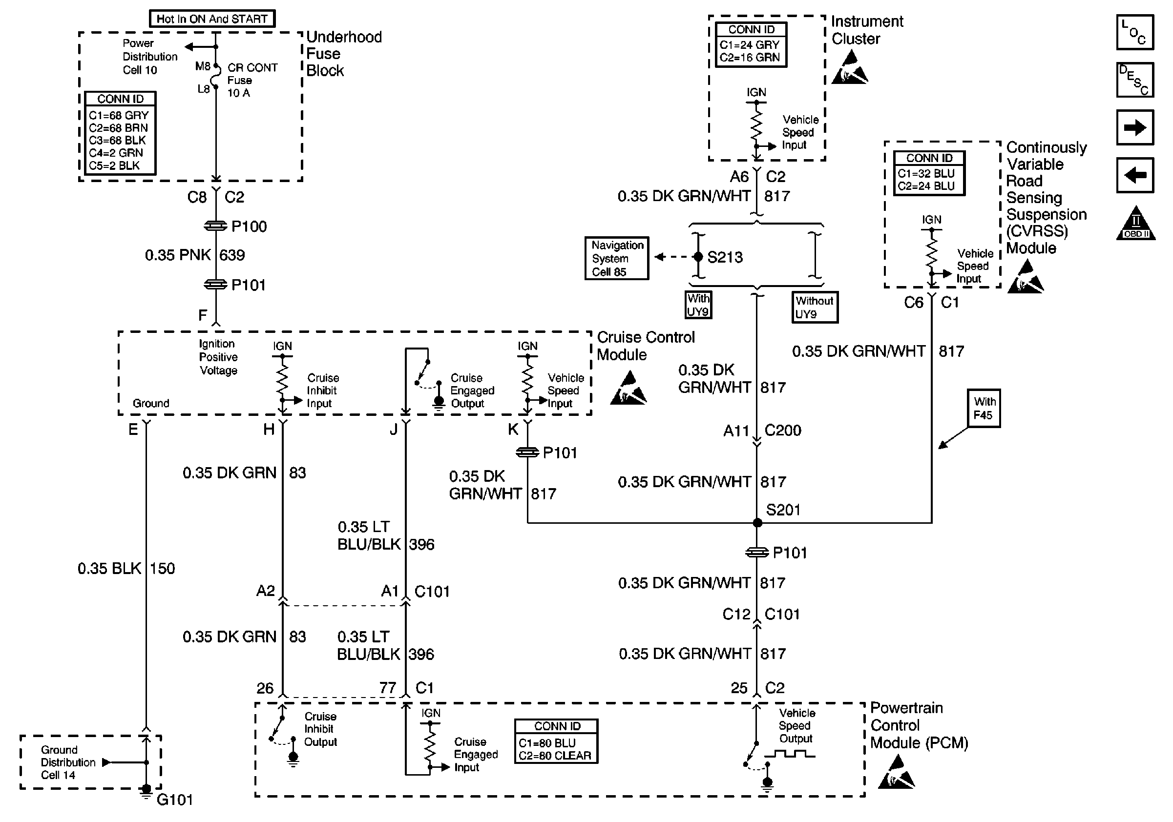
🢒 Cell 20: Cruise Control Module
Cell 20: Cruise Control Module
Cell 20: Cruise Control Module
Engine Controls Components
Electronic Component Description
Cell 20: A/C Relay, A/C Pressure Sensor, CVRSS and EBTCM
Cell 20: MAF and IAC
OBD II Symbol Description Notice
Cell 10: OXYSENA, OXYSENB, DIS and CR CONT Fuses
Handling ESD Sensitive Parts Notice
Handling ESD Sensitive Parts Notice
Handling ESD Sensitive Parts Notice
Cell 14: G101 and G105
Powertrain Control Module Connector End Views
Handling ESD Sensitive Parts Notice
Engine Controls Connector End Views
Instrument Panel, Gages, and Console Connector End Views
Power and Grounding Connector End Views
Suspension Controls Connector End Views
Cell 85: Gateway Communication and Video Jacks