GM Service Manual Online
For 1990-2009 cars only
Makes
🢒
Cadillac
🢒
1999
🢒
Seville
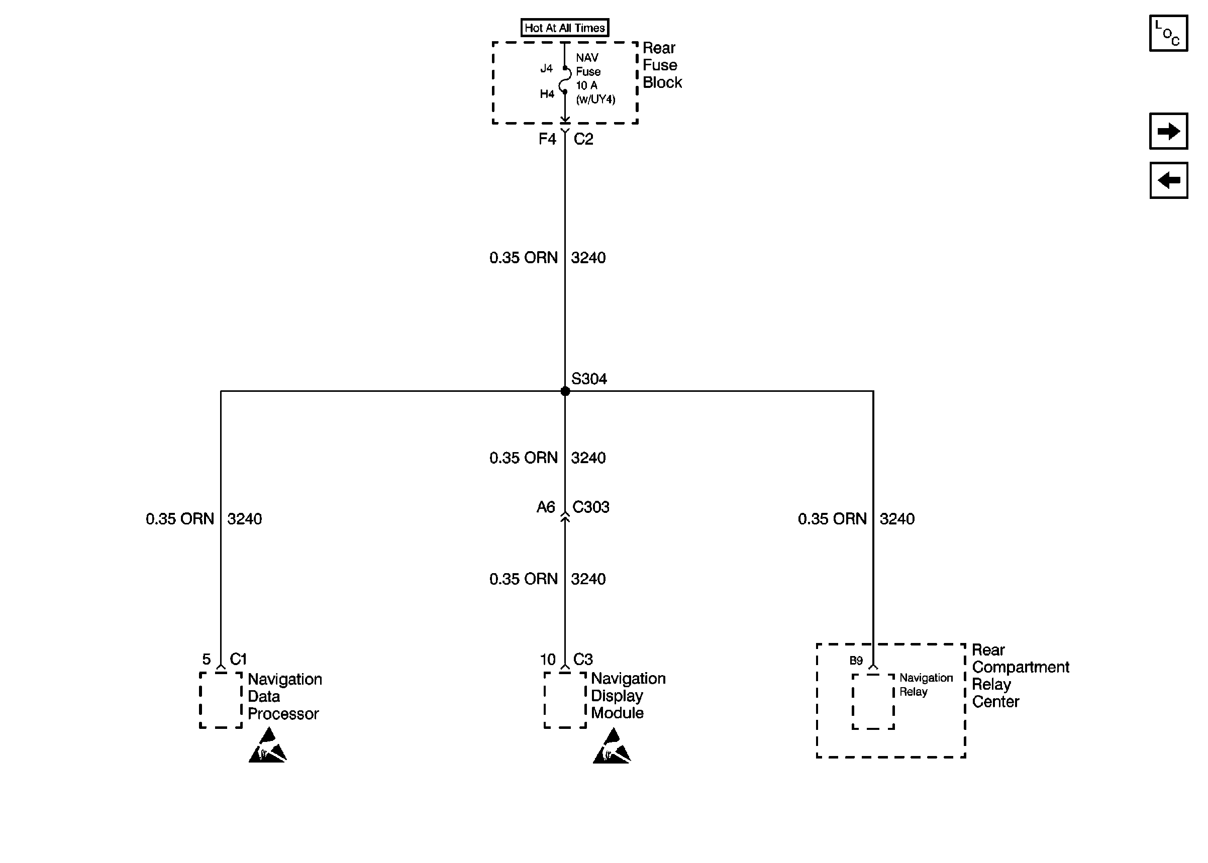
🢒 Cell 10: NAV Fuse
Cell 10: NAV Fuse
Cell 10: NAV Fuse
Power and Grounding Components
Cell 10: RR BLO, RR DEFOG, PRK BRK, ELC Fuses
Cell 10: HDHI BML, HDHI BMR, HDLO BML, and HDLO BMR Fuses
Handling ESD Sensitive Parts Notice
Handling ESD Sensitive Parts Notice