GM Service Manual Online
For 1990-2009 cars only
Makes
🢒
Cadillac
🢒
1999
🢒
Seville
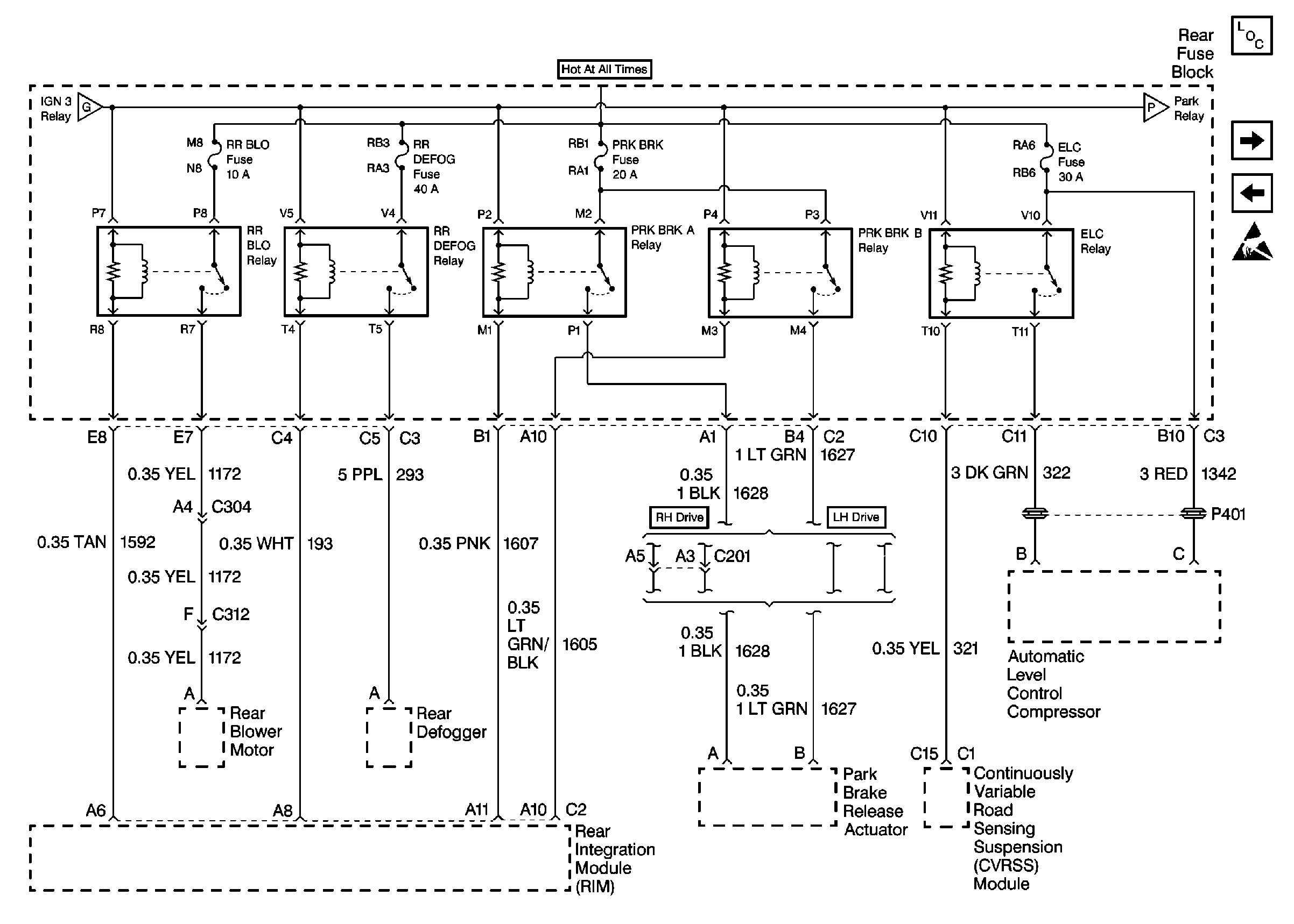
🢒 Cell 10: RR BLO, RR DEFOG, PRK BRK, ELC Fuses
Cell 10: RR BLO, RR DEFOG, PRK BRK, ELC Fuses
Cell 10: RR BLO, RR DEFOG, PRK BRK, ELC Fuses
Cell 10: IGN 3 Relay and HVAC, ABS Fuses
Cell 10: NSBU, F/PMP, CVRTD and BODY Fuses
Power and Grounding Components
Cell 10: A/C CLU, FOG/DRL, INJR 1 and INJR 2 Fuses
Cell 10: NAV Fuse
Handling ESD Sensitive Parts Notice