GM Service Manual Online
For 1990-2009 cars only
Makes
🢒
Cadillac
🢒
2000
🢒
Seville
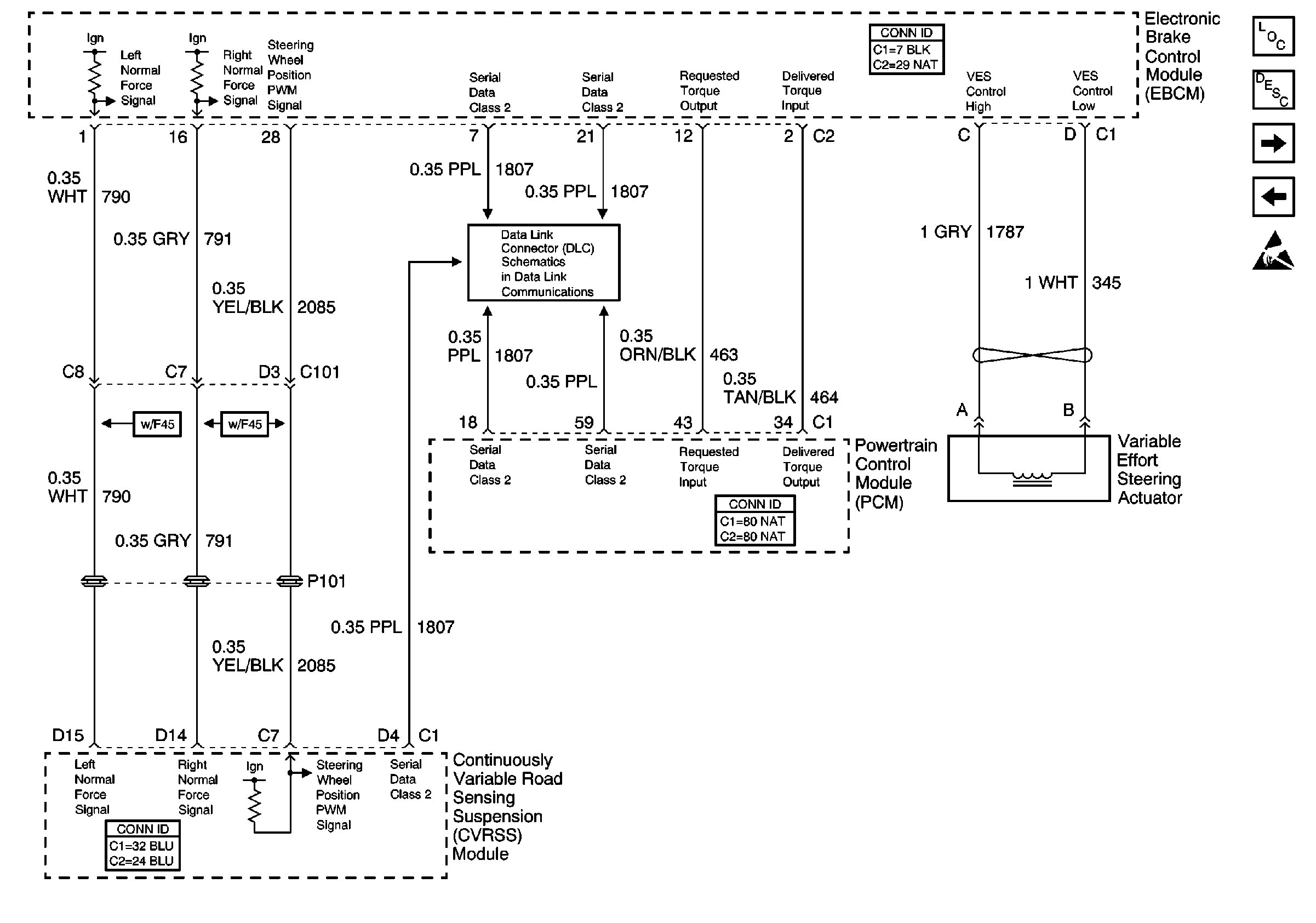
🢒 Suspension Inputs (w/F45), Class 2, Traction Control, and Variable Effort Steering
Suspension Inputs (w/F45), Class 2, Traction Control, and Variable Effort Steering
Suspension Inputs (w/F45), Class 2, Traction Control, and Variable Effort Steering
ABS Components
ABS Description
Brake Pad Wear Sensors
Vehicle Stability Enhancement System (w/JL4)
Handling ESD Sensitive Parts Notice
Class 2 Serial Data Line (LH Drive)