GM Service Manual Online
For 1990-2009 cars only
Makes
🢒
Cadillac
🢒
2000
🢒
Seville
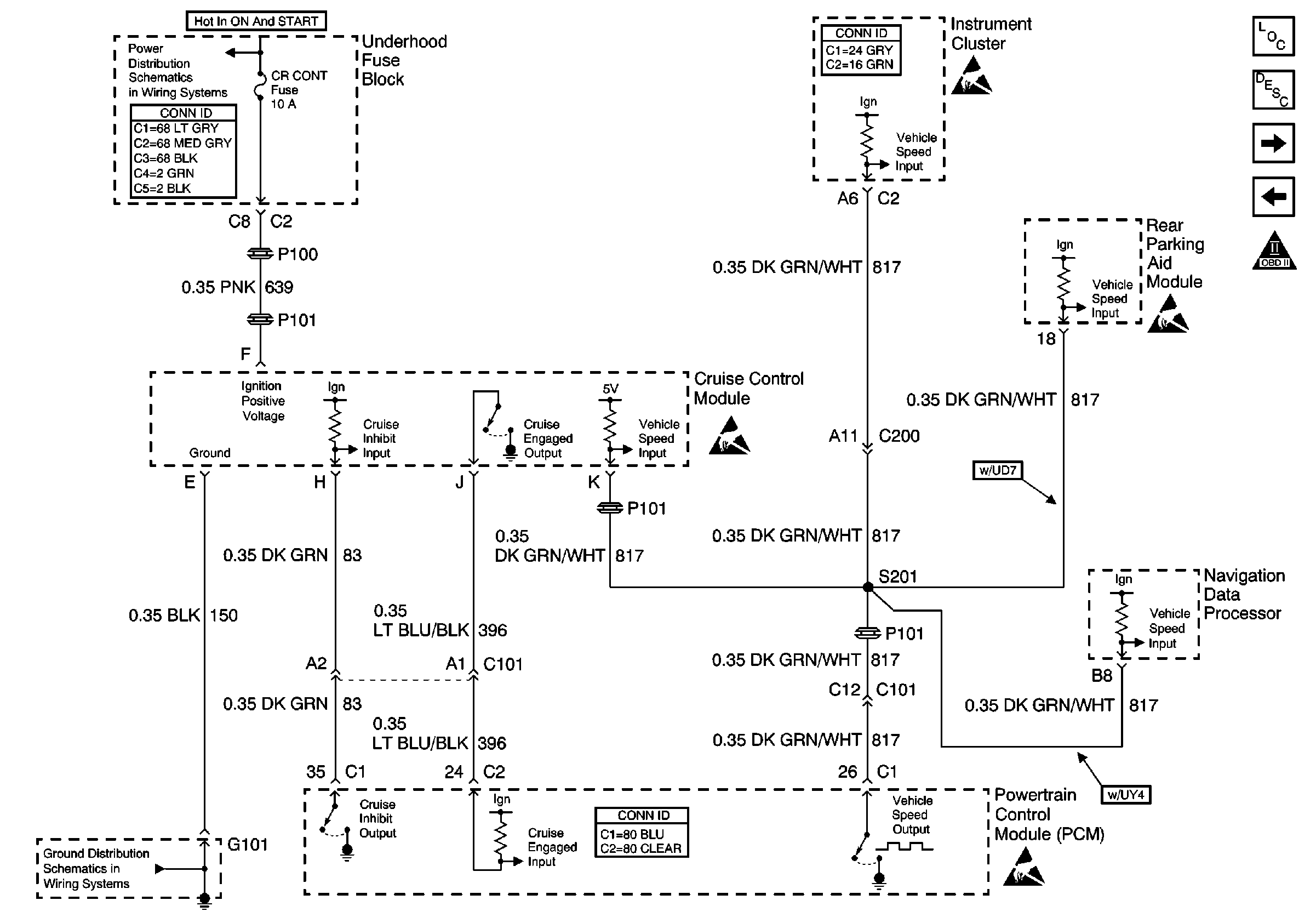
🢒 Cruise Control Module
Cruise Control Module
Cruise Control Module
Engine Controls Components
SIR Caution
A/C Relay, A/C Pressure Sensor, CVRSS and EBCM
MAF and IAC
Handling ESD Sensitive Parts Notice
Handling ESD Sensitive Parts Notice
Handling ESD Sensitive Parts Notice
OXYSENA, OXYSENB, DIS and CRCONT Fuses
G101 and G105
Handling ESD Sensitive Parts Notice
Information Sensors/Switches Description