GM Service Manual Online
For 1990-2009 cars only
Makes
🢒
Cadillac
🢒
2000
🢒
Seville
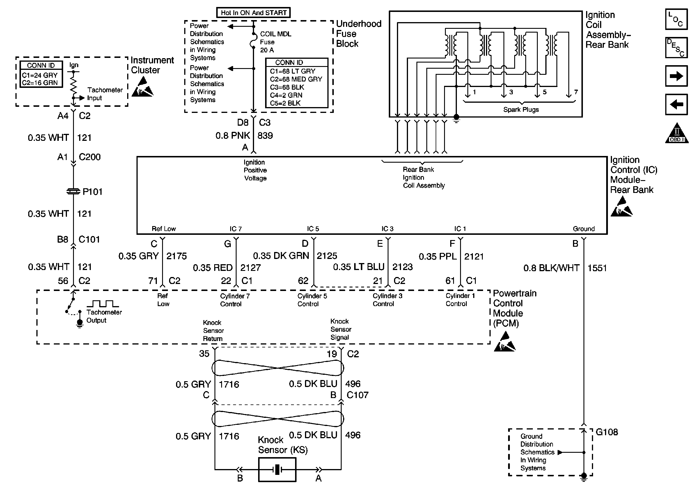
🢒 Ignition Control Module- Rear Bank
Ignition Control Module- Rear Bank
Ignition Control Module- Rear Bank
Engine Controls Components
OBD II Symbol Description Notice
Secondary Air Injection (AIR) Pump Motors w/NB6-California Emissions
Ignition Control Module- Front Bank
Handling ESD Sensitive Parts Notice
Handling ESD Sensitive Parts Notice
Handling ESD Sensitive Parts Notice
OXYSENA, OXYSENB, DIS and CRCONT Fuses
G106 and G108
Electronic Ignition (EI) System