GM Service Manual Online
For 1990-2009 cars only
Makes
🢒
Cadillac
🢒
2000
🢒
Seville
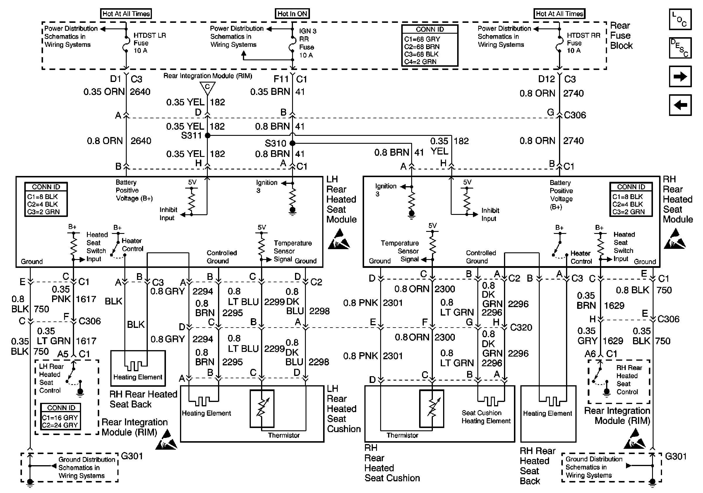
🢒 Rear Heated Seat Modules
Rear Heated Seat Modules
Rear Heated Seat Modules
Power Seat Systems Components
Heated Seats Circuit Description
Rear Heated Seat Switches
RH Front Heated Seat
IGN SW, HTDST LR, HTDST RR, and HTDST RF Fuses
IGN 3 RR Fuses
IGN SW, HTDST LR, HTDST RR, and HTDST RF Fuses
Handling ESD Sensitive Parts Notice
Handling ESD Sensitive Parts Notice
Handling ESD Sensitive Parts Notice
Handling ESD Sensitive Parts Notice
LH Front Heated Seat
G301
G301