GM Service Manual Online
For 1990-2009 cars only
Makes
🢒
Cadillac
🢒
2000
🢒
Seville
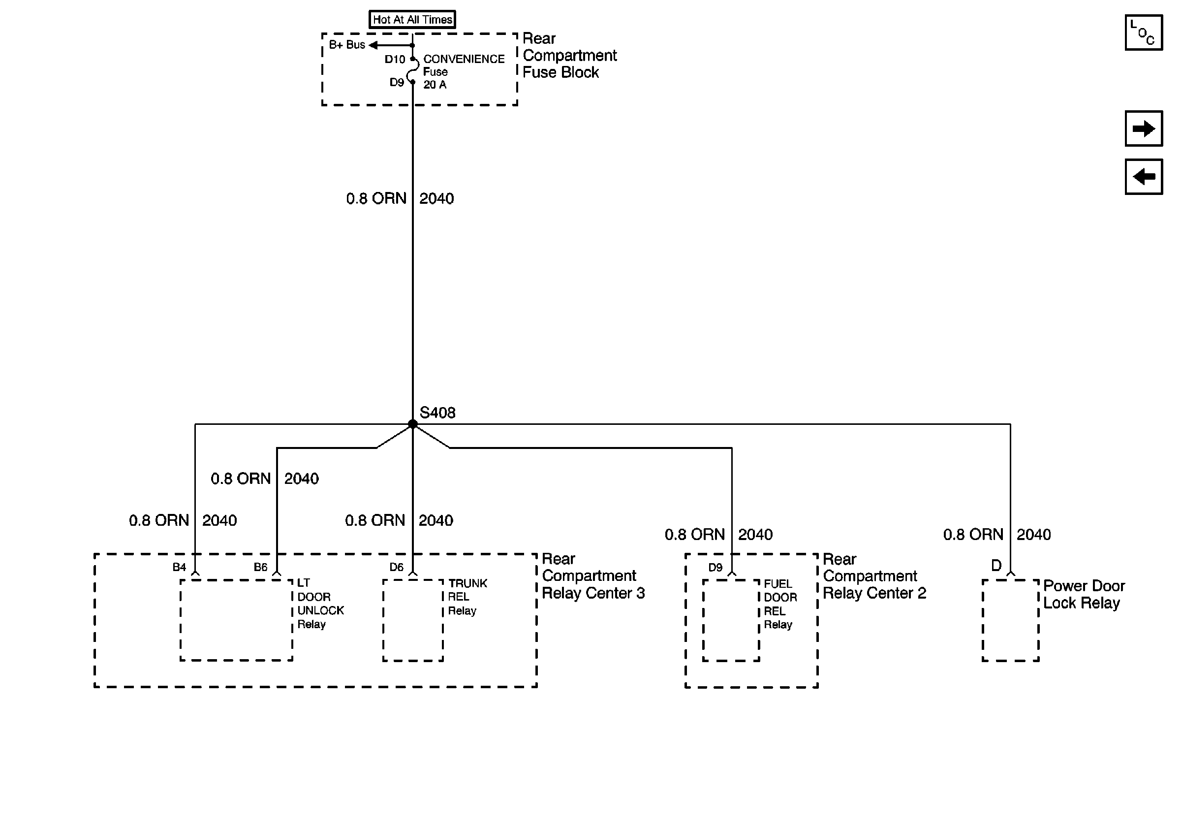
🢒 CONVENIENCE Fuse
CONVENIENCE Fuse
CONVENIENCE Fuse
Power and Grounding Components
WIPERS, ACC, and CLUSTER Fuses
CRUISE, DIS, and PCM (IGN) Fuses
BODY 1 Fuse