GM Service Manual Online
For 1990-2009 cars only
Makes
🢒
Cadillac
🢒
2000
🢒
Seville
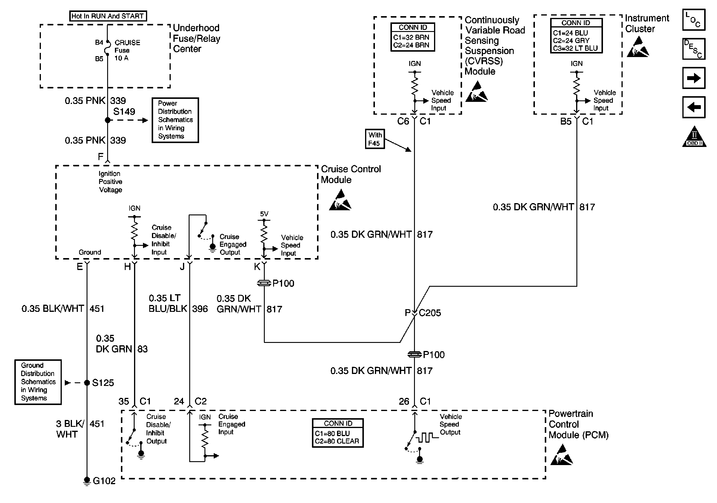
🢒 Vehicle Speed Output and Cruise Control Module
Vehicle Speed Output and Cruise Control Module
Vehicle Speed Output and Cruise Control Module
Engine Controls Components
Information Sensors/Switches Description
Cooling Fans and Relays
OBD II Symbol Description Notice
Handling ESD Sensitive Parts Notice
CRUISE, DIS, and PCM (IGN) Fuses
Handling ESD Sensitive Parts Notice
Handling ESD Sensitive Parts Notice
G102
Handling ESD Sensitive Parts Notice