GM Service Manual Online
For 1990-2009 cars only
Makes
🢒
Cadillac
🢒
2000
🢒
Seville
🢒 Coolant, Brake Fluid, Park Brake
Coolant, Brake Fluid, Park Brake
Coolant, Brake Fluid, Park Brake
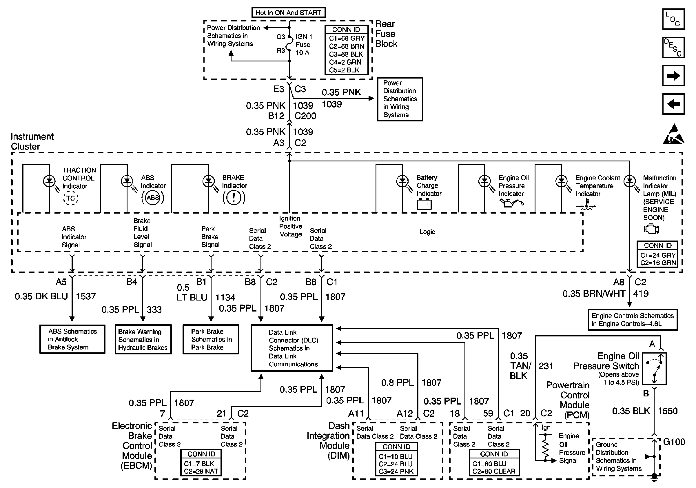
Instrument Cluster Components
Instrument Cluster Circuit Description
Handling ESD Sensitive Parts Notice
Door Jamb Switches
PCM and IPC Inputs
IGN 1 Relay and SIR, Vent SOL, IGN 1 Fuses
IGN 1 Relay and SIR, Vent SOL, IGN 1 Fuses
Indicators and Traction Control Switch
Brake Warning System
Park Brake Release
Class 2 Serial Data Line (LH Drive)
G106 and G108
MIL Control and DLC