GM Service Manual Online
For 1990-2009 cars only
Makes
🢒
Cadillac
🢒
2001
🢒
Seville
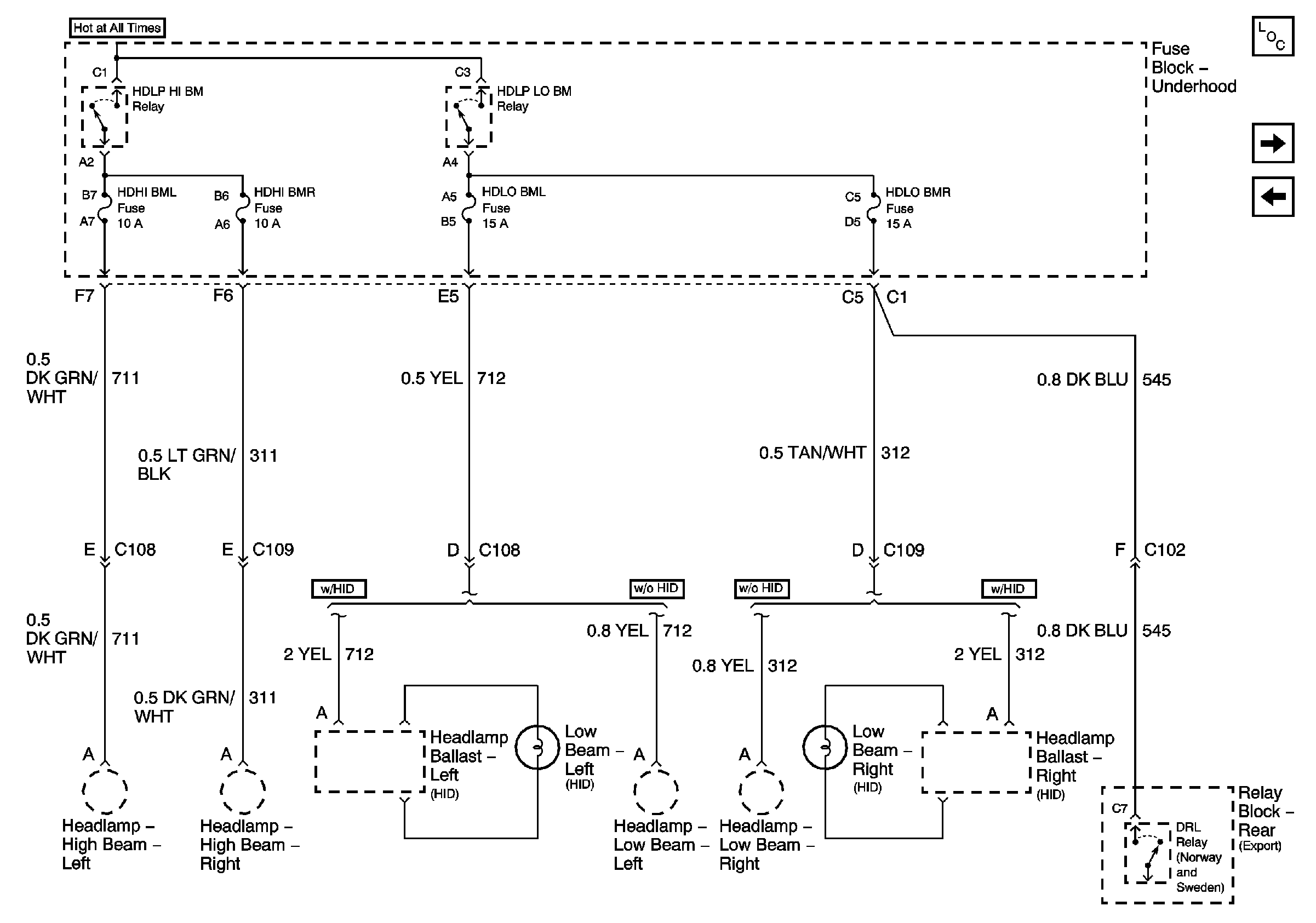
🢒 HDLP HI BM and HDLP LO BM Relays
HDLP HI BM and HDLP LO BM Relays
HDLP HI BM and HDLP LO BM Relays
RAP and EXPORT LGT Fuses
DIMR Fuse