GM Service Manual Online
For 1990-2009 cars only
Makes
🢒
Cadillac
🢒
2002
🢒
Seville
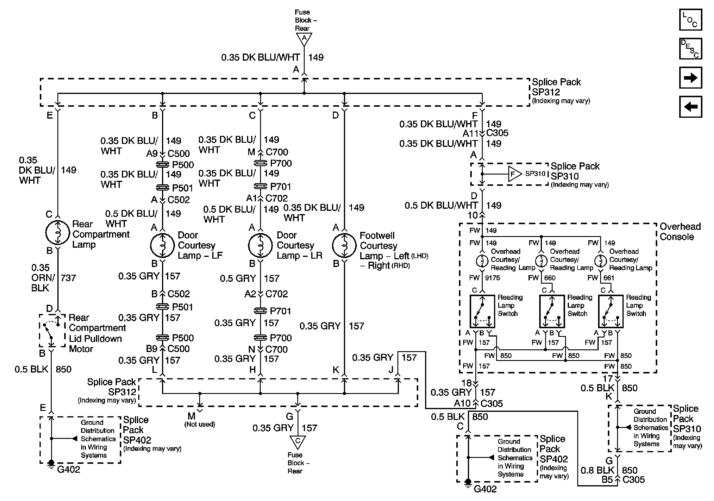
🢒 Rear Compartment, Courtesy, and Overhead Console Lamps
Rear Compartment, Courtesy, and Overhead Console Lamps
Rear Compartment, Courtesy, and Overhead Console Lamps
Master Electrical Component List
Interior Lighting Systems Description and Operation
Vanity and Reading Lamps; Interior Lamp Switch
Interior Lamp Relays
G402 1 of 2
G402 1 of 2
Interior Lamp Relays
G402 1 of 2
Interior Lamp Relays
Vanity and Reading Lamps; Interior Lamp Switch