GM Service Manual Online
For 1990-2009 cars only
Makes
🢒
Cadillac
🢒
2003
🢒
Seville
🢒 Start Controls
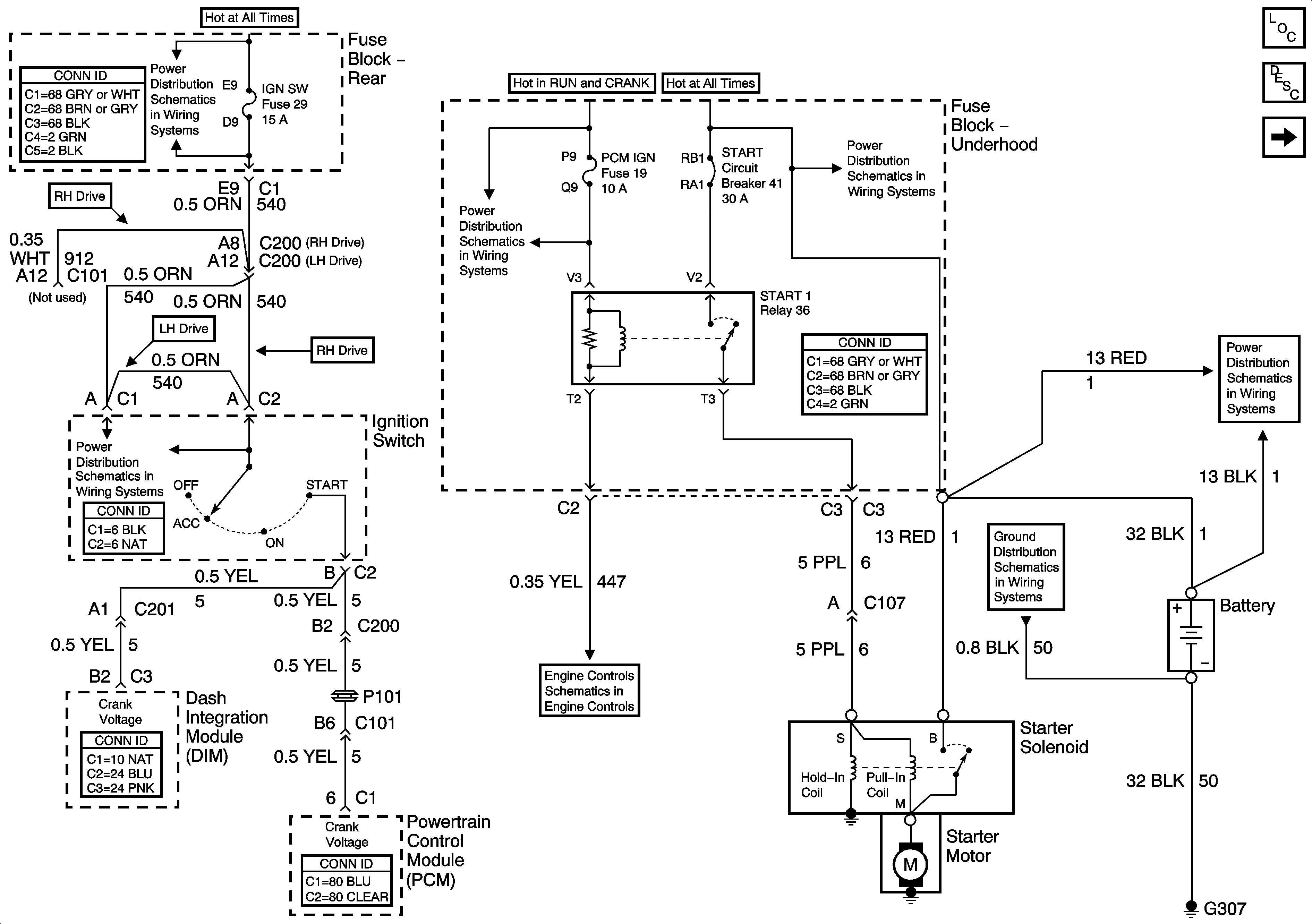
Start Controls
Starting Controls
Master Electrical Component List
Starting System Description and Operation
Generator Controls
Battery Feed to Fuse Block - Rear
Battery Feed to Fuse Block - Underhood
Battery Feed to Fuse Block - Underhood
Battery Feed to Fuse Block - Underhood
ACCY and IGN 1 Relays and INJR 1 and INJR 2 Fuses
Controlled/Monitored Subsystem References
G303, G304, G306, and G307