GM Service Manual Online
For 1990-2009 cars only
Makes
🢒
Cadillac
🢒
2005
🢒
XLR
🢒 Ground, Indicators, Messages and Power
Ground, Indicators, Messages and Power
Ground, Indicators, Messages, and Power
Master Electrical Component List
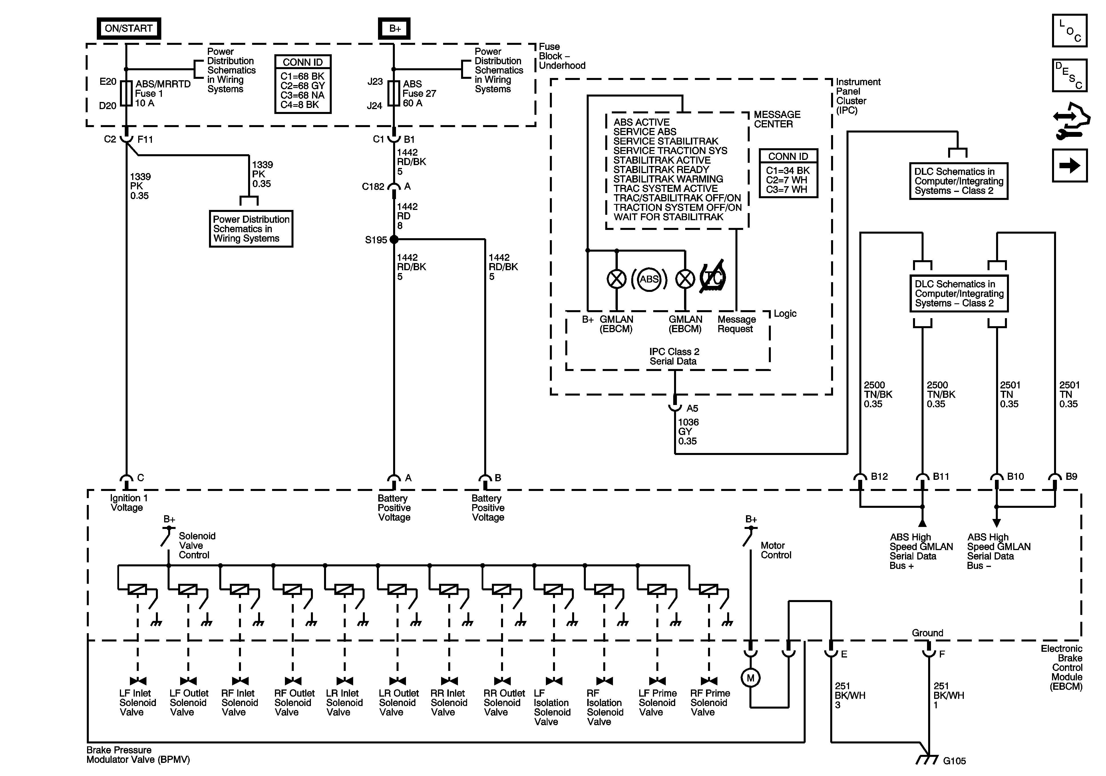
ABS Description and Operation
Control Module References
Wheel Speed Sensors
Fuse Block - Underhood Bussing
Fuse Block - Underhood Bussing
BCM Fuses - ECM. GMLAN Devices, RPA/H/C SEAT and SDM/PSIR SW, Fuse Block Underhood Fuses - ABS/MRRTD, and ACC/TCM
DLC - Class 2
GMLAN