GM Service Manual Online
For 1990-2009 cars only
Makes
🢒
Chevrolet
🢒
1998
🢒
Astro - 2WD
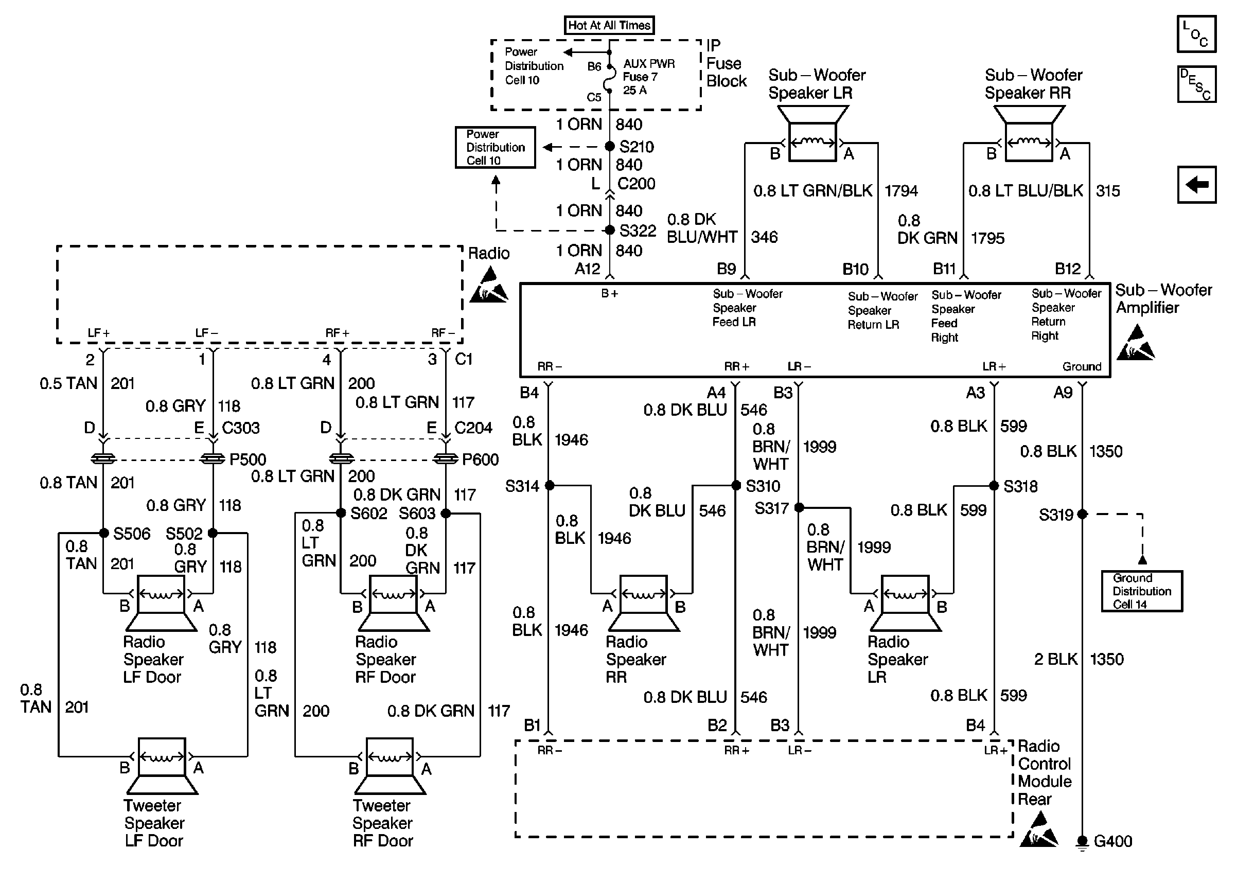
🢒 Cell 150 Radio/Audio Systems Premium Radio with Rear Control (2 of2)
Cell 150 Radio/Audio Systems Premium Radio with Rear Control (2 of2)
Cell 150 Radio/Audio Systems Premium Radio with Rear Control (2 of 2)
STOP/HAZ, AUX PWR Fuses
STOP/HAZ, AUX PWR Fuses
Handling ESD Sensitive Parts Notice
Handling ESD Sensitive Parts Notice
Handling ESD Sensitive Parts Notice
LH Front Seat
Entertainment Components
Radio/Audio System Circuit Description
Cell 150 Radio/Audio Systems Premium Radio with Rear Radio Control(2 of 3)