GM Service Manual Online
For 1990-2009 cars only
Makes
🢒
Chevrolet
🢒
2000
🢒
Astro - 2WD
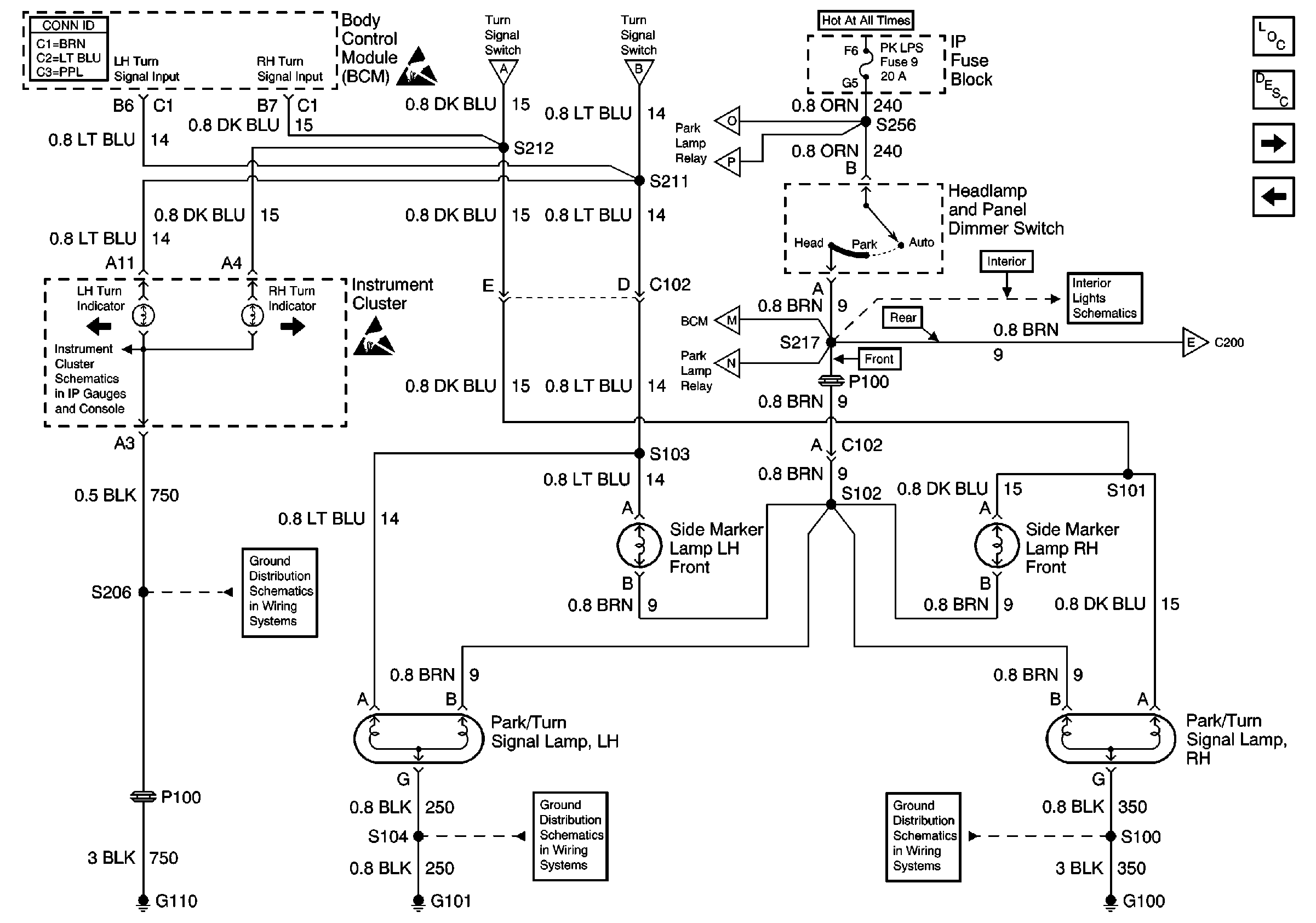
🢒 Turn Indicators, Park/Turn Signal Lamps, Front Side Marker Lamps
Turn Indicators, Park/Turn Signal Lamps, Front Side Marker Lamps
Turn Indicators, Park/Turn Signal Lamps, Front Side Marker Lamps
Lighting Systems Components
Exterior Lights Circuit Description Domestic
CHMSL, Tail/Stop/Turn Lamps, Rear Side Marker Lamps, License Lamp
Turn/Hazard Switch and Flasher Module
Turn/Hazard Switch and Flasher Module
Turn/Hazard Switch and Flasher Module
Park Lamp Relay
Park Lamp Relay
Park Lamp Relay
Park Lamp Relay
CHMSL, Tail/Stop/Turn Lamps, Rear Side Marker Lamps, License Lamp
Courtesy Lamp Relay
ILLUM, TRANS, and GAUGES Fuse, and Grounds
G110 (1 of 2)
G101, G106 and G302
G100, G102 and G103
Lighting Systems Schematic Icons
Lighting Systems Schematic Icons