GM Service Manual Online
For 1990-2009 cars only
Makes
🢒
Chevrolet
🢒
2001
🢒
Astro - 2WD
🢒 Power and Ground
Power and Ground
Power and Ground
Master Electrical Component List
Distributor Ignition (DI) System Description
Ignition System Controls
OBD II Symbol Description Notice
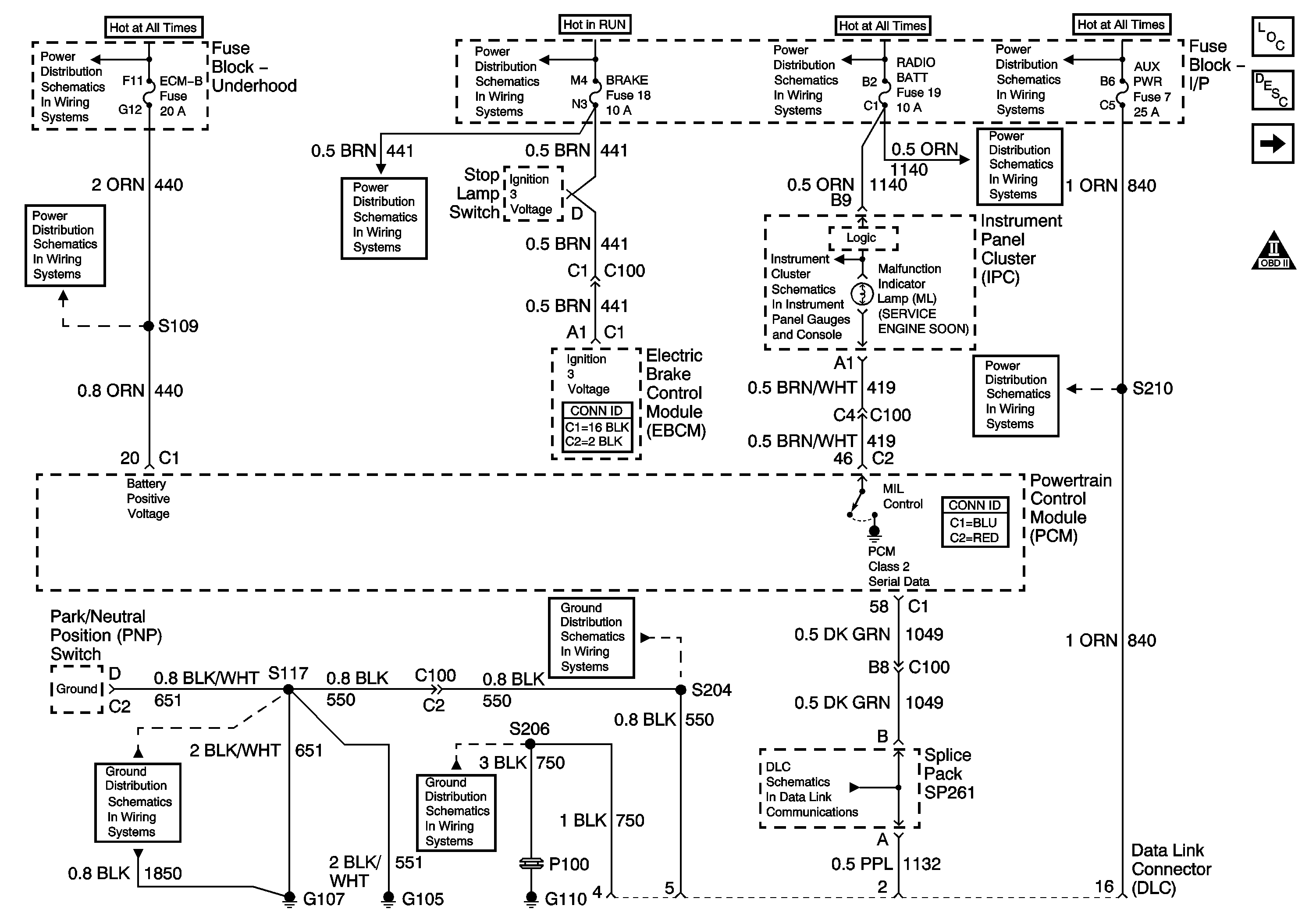
Battery and Underhood Fuse Block
HTD MIRR/ RR DEFOG, A/C COMP, HORN, ECM-B, ABS, RAP Fuse
ING-B Fuse and Ignition Switch
BATT and LIGHTING Fuse
BATT and LIGHTING Fuse
HTR-A/C Fuse 12, BRAKE Fuse 18, and CRUISE Fuse 6
G105 and G107
CIG LTR Fuse 13, RADIO BATT Fuse 19 and CRANK Fuse 8
RADIO BATT Fuse, Data Link, and CRUISE Fuse
STOP/HAZ Fuse 1 and Aux PWR Fuse 7
G105 and G107
G110 (1 of 2)
Class 2 Data