GM Service Manual Online
For 1990-2009 cars only
Makes
🢒
Chevrolet
🢒
2002
🢒
Astro - 2WD
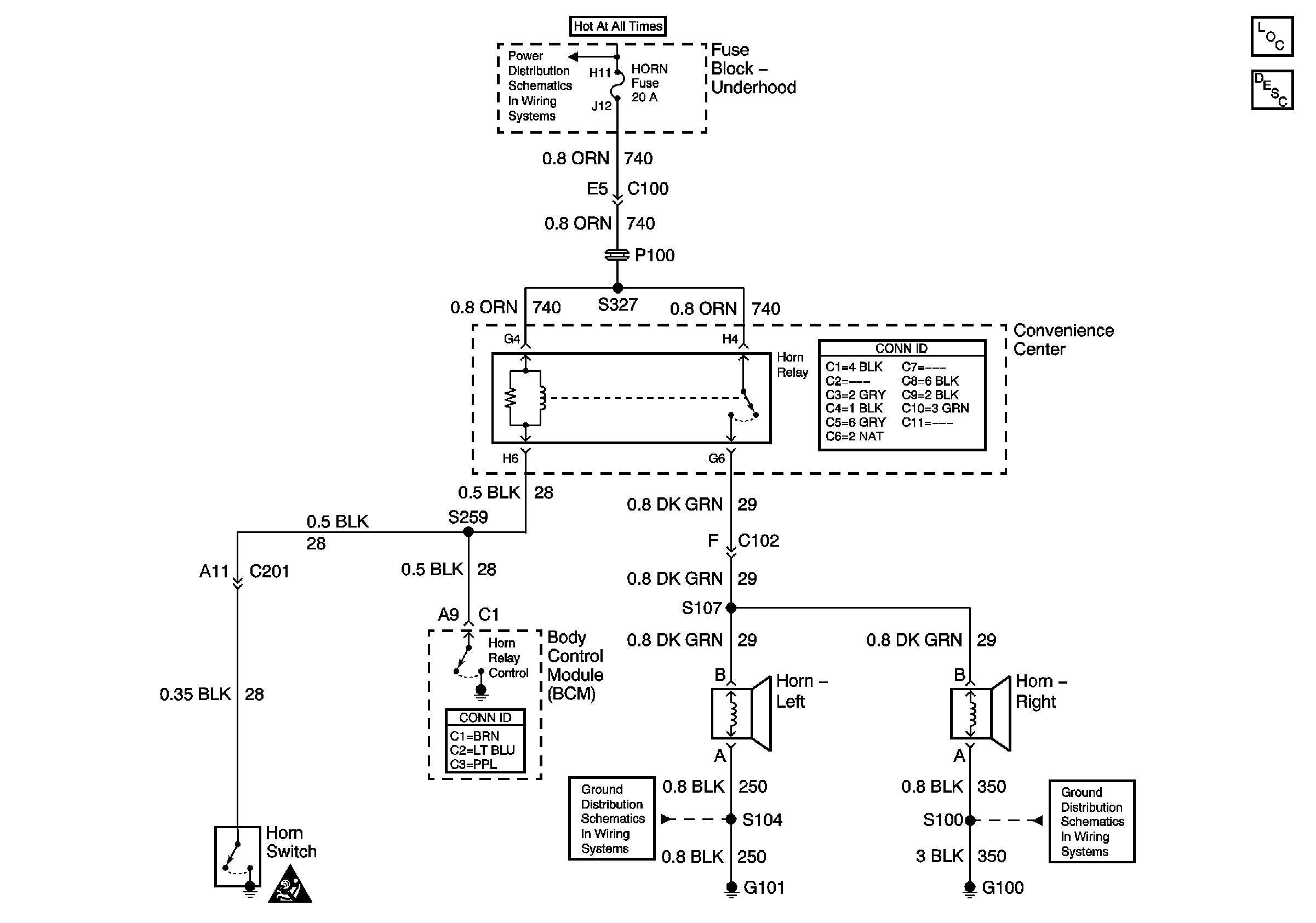
🢒 Horns
Horns
Master Electrical Component List
Horns System Description and Operation
Battery and Fuse Block - Underhood
Horn Schematic Icons
G100, G106, and G302
G100, G102, and G103