GM Service Manual Online
For 1990-2009 cars only
Makes
🢒
Chevrolet
🢒
1997
🢒
Astro - 4WD
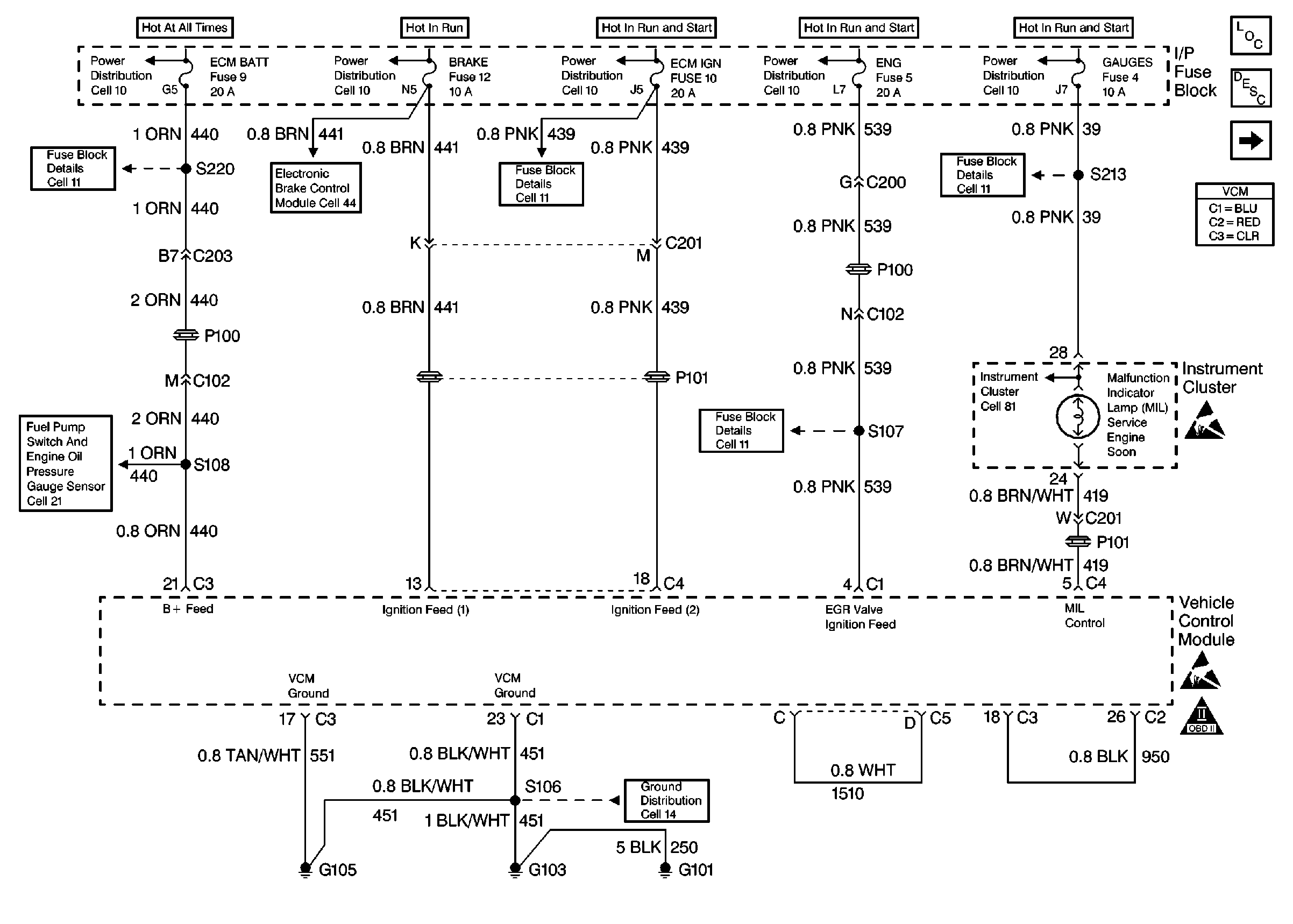
🢒 Power And Grounding
Power And Grounding
Power And Grounding
Engine Controls Components
Vehicle Control Module VCM
Data Link Connector
Fuel Pump Controls
Handling Electrostatic Discharge Sensitive Parts Notice
Handling Electrostatic Discharge Sensitive Parts Notice
OBD II Symbol Description Notice