GM Service Manual Online
For 1990-2009 cars only
Makes
🢒
Chevrolet
🢒
1997
🢒
Astro - 4WD
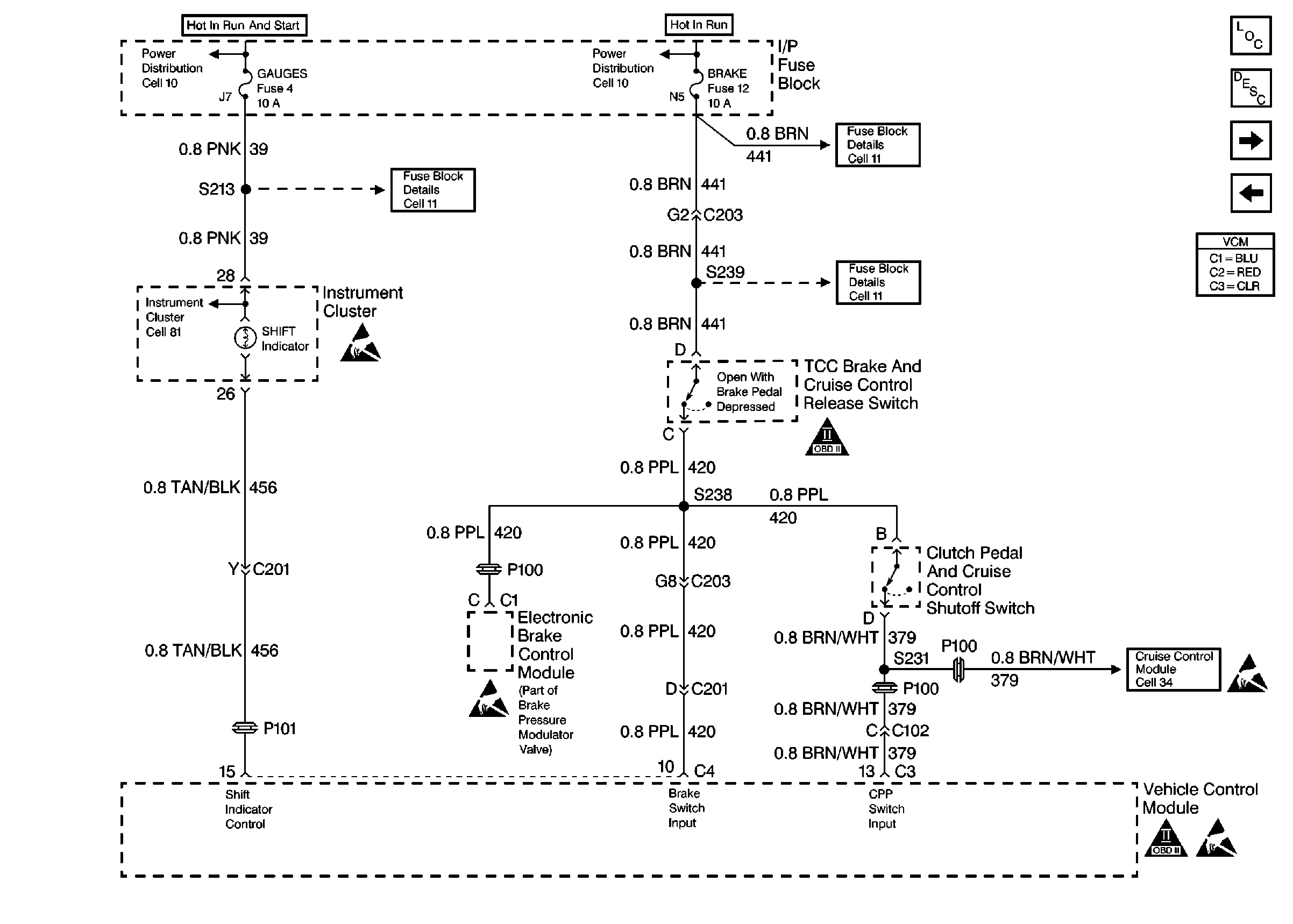
🢒 Manual Transmission Inputs And Outputs
Manual Transmission Inputs And Outputs
Manual Transmission Inputs And Outputs
Engine Controls Components
Vehicle Control Module VCM
Four Wheel Drive Inputs
Oxygen Sensors
Handling Electrostatic Discharge Sensitive Parts Notice
OBD II Symbol Description Notice
Handling Electrostatic Discharge Sensitive Parts Notice
Handling Electrostatic Discharge Sensitive Parts Notice
OBD II Symbol Description Notice
Handling Electrostatic Discharge Sensitive Parts Notice