GM Service Manual Online
For 1990-2009 cars only
Makes
🢒
Chevrolet
🢒
2002
🢒
Astro - 4WD
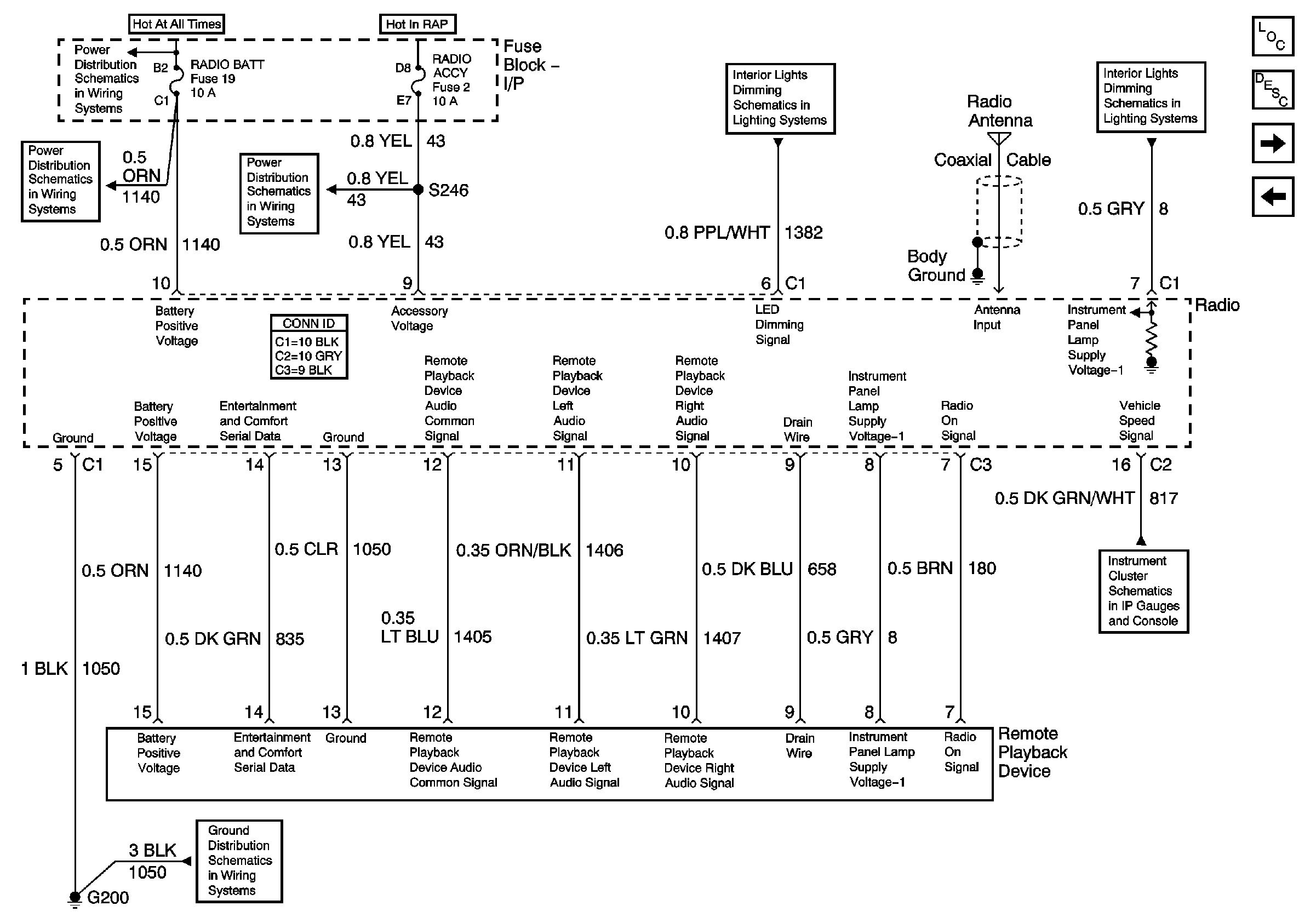
🢒 Power and Ground (Premium w/o RSA)
Power and Ground (Premium w/o RSA)
Power and Ground (Premium w/o RSA)
Master Electrical Component List
Radio/Audio System Description and Operation
Speakers and Sub-Woofers (Premium w/o RSA)
Base Radio
Battery and Lighting Fuse
Radio, Overhead Console, and RSA
Illumination
W Body Rear Caliper Ring Install
Wiper, Radio Accessory, and Rear Wiper Fuses
Gages
G200