GM Service Manual Online
For 1990-2009 cars only
Makes
🢒
Chevrolet
🢒
1996
🢒
Blazer - 2WD
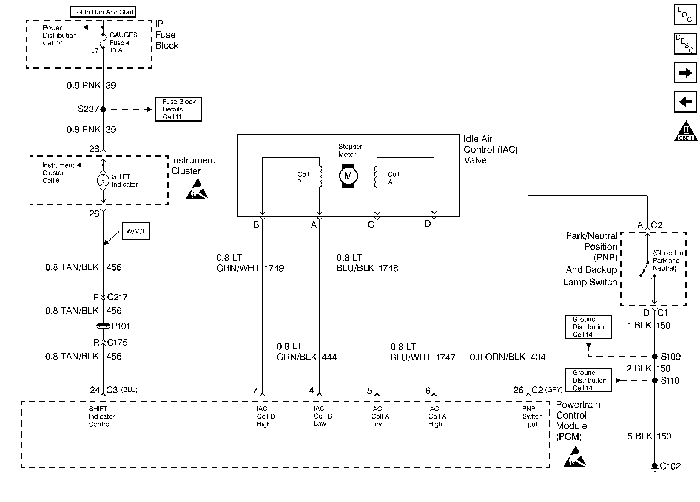
🢒 IAC Valve, Shift Indicator Lamp, and PNP Switch
IAC Valve, Shift Indicator Lamp, and PNP Switch
IAC Valve, Shift Indicator Lamp, and PNP Switch
Handling ESD Sensitive Parts Notice
Handling ESD Sensitive Parts Notice
Engine Controls Components
Transmission Controls Manual
VSS and Cruise Control
Pre and Post Oxygen Sensors
OBD II Symbol Description Notice