GM Service Manual Online
For 1990-2009 cars only
Makes
🢒
Chevrolet
🢒
1996
🢒
Blazer - 2WD
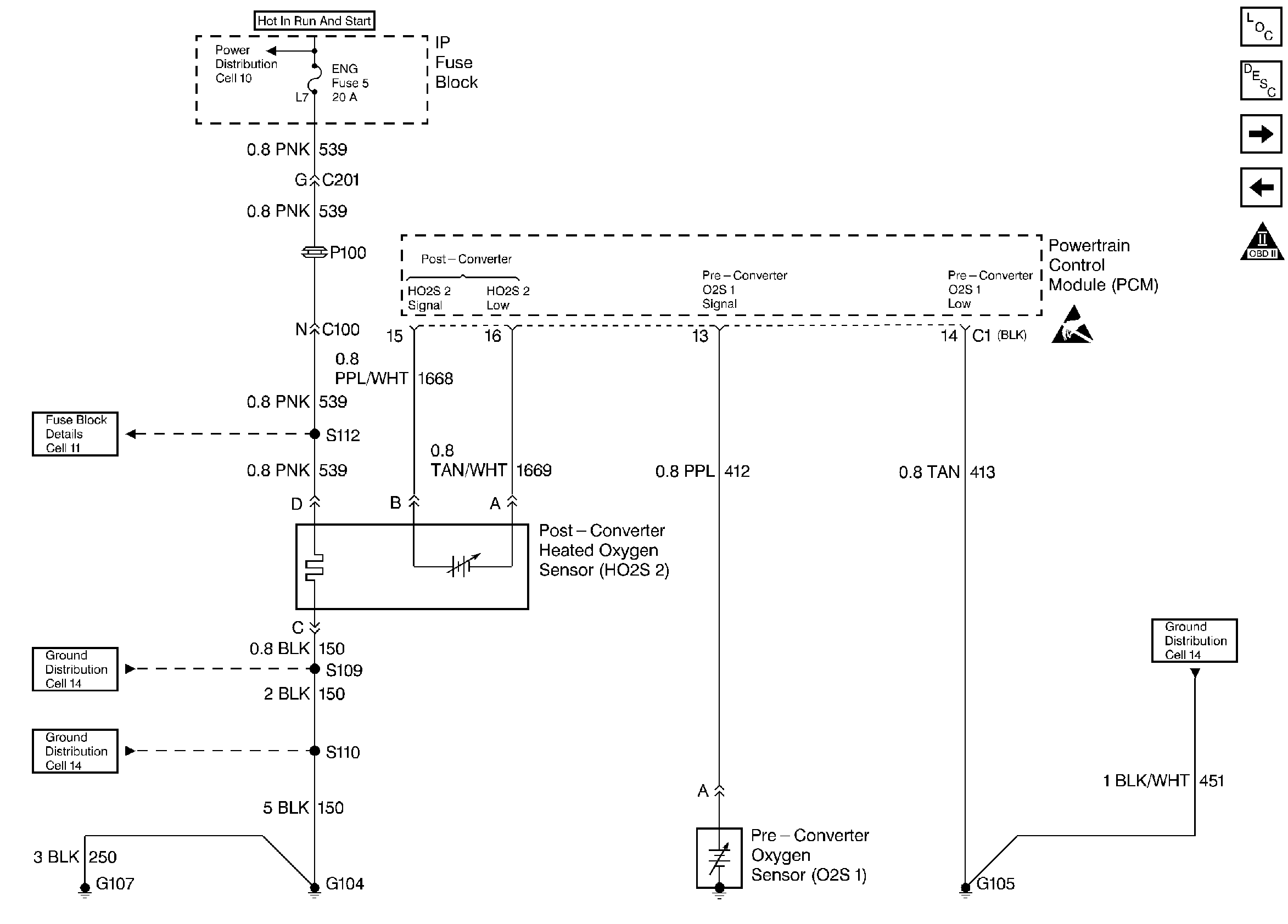
🢒 Pre and Post Oxygen Sensors
Pre and Post Oxygen Sensors
Pre and Post Oxygen Sensors
Handling ESD Sensitive Parts Notice
Engine Controls Components
Information Sensors
IAC Valve, Shift Indicator Lamp, and PNP Switch
EVAP and EGR System
OBD II Symbol Description Notice