GM Service Manual Online
For 1990-2009 cars only
Makes
🢒
Chevrolet
🢒
1997
🢒
Blazer - 2WD
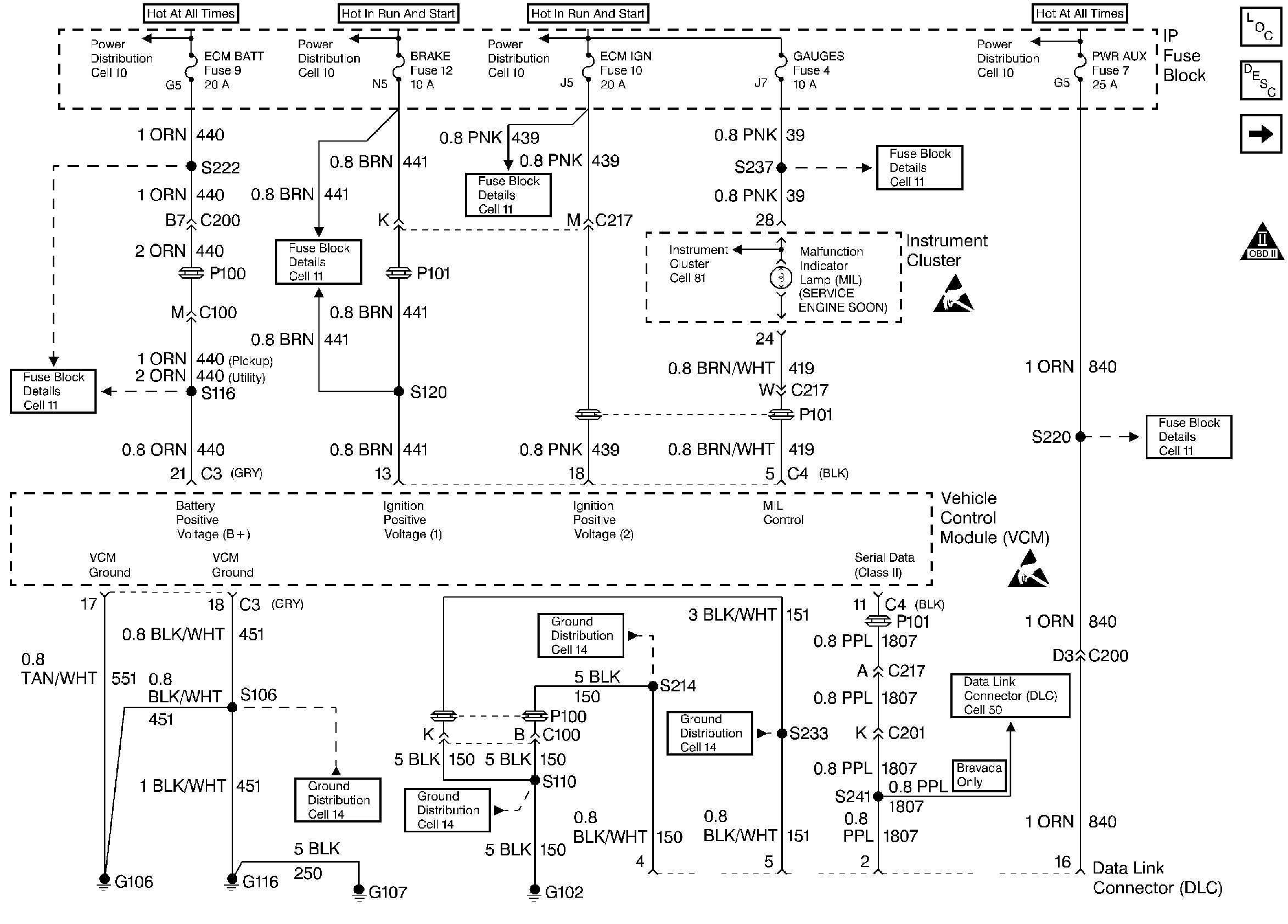
🢒 Instrument Cluster, IP, and the DLC
Instrument Cluster, IP, and the DLC
Instrument Cluster, IP, and the DLC
Handling ESD Sensitive Parts Notice
Handling ESD Sensitive Parts Notice
Engine Controls Components
Vehicle Control Module VCM
CMP, CKP, ICM, and the Ignition Coil
OBD II Symbol Description Notice