GM Service Manual Online
For 1990-2009 cars only
Makes
🢒
Chevrolet
🢒
1997
🢒
Blazer - 2WD
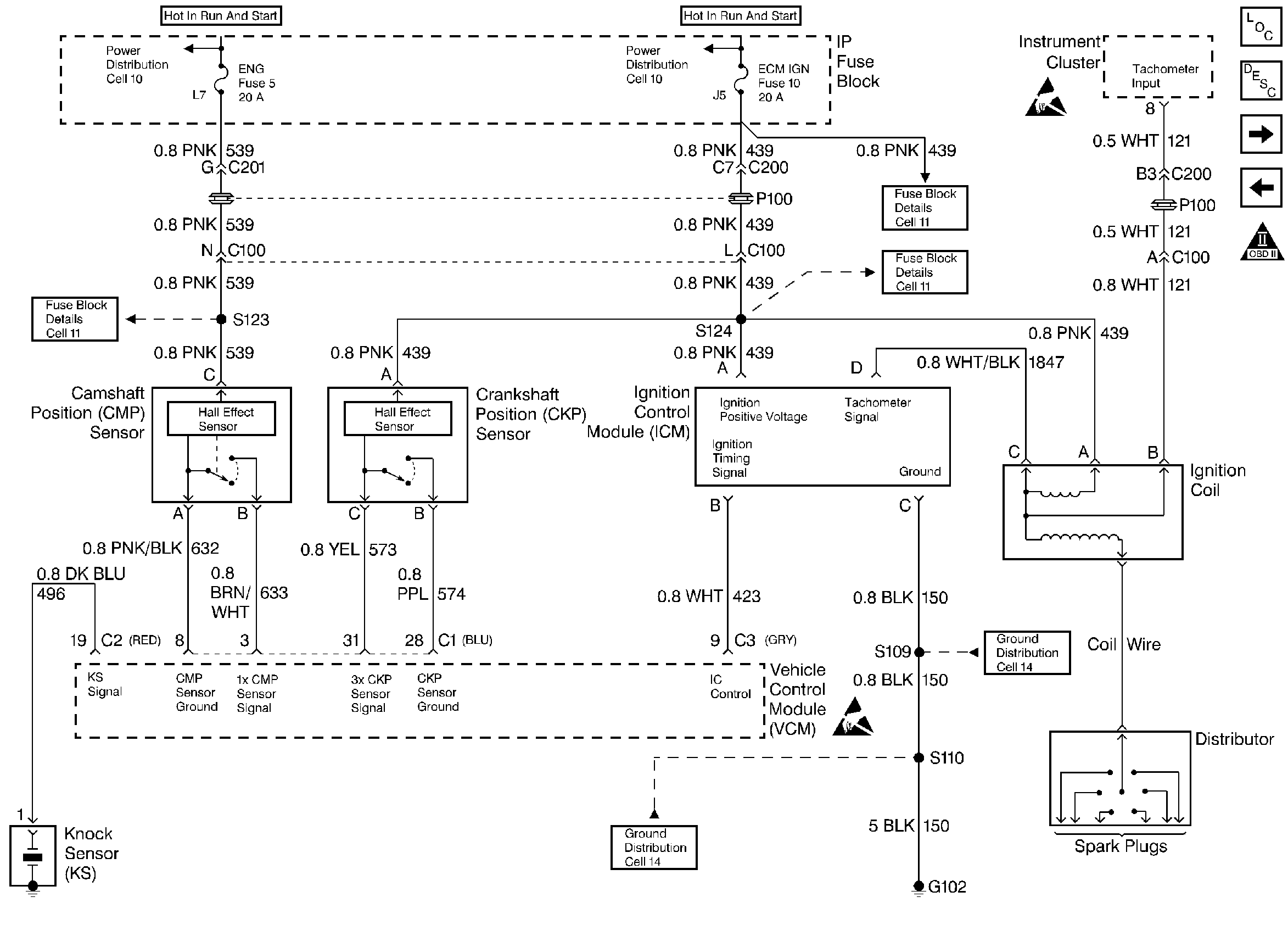
🢒 CMP, CKP, ICM, and the Ignition Coil
CMP, CKP, ICM, and the Ignition Coil
CMP, CKP, ICM, and the Ignition Coil
Handling ESD Sensitive Parts Notice
Handling ESD Sensitive Parts Notice
Engine Controls Components
Information Sensors
Fuel Pump
Instrument Cluster, IP, and the DLC
OBD II Symbol Description Notice