GM Service Manual Online
For 1990-2009 cars only
Makes
🢒
Chevrolet
🢒
2003
🢒
Blazer - 2WD
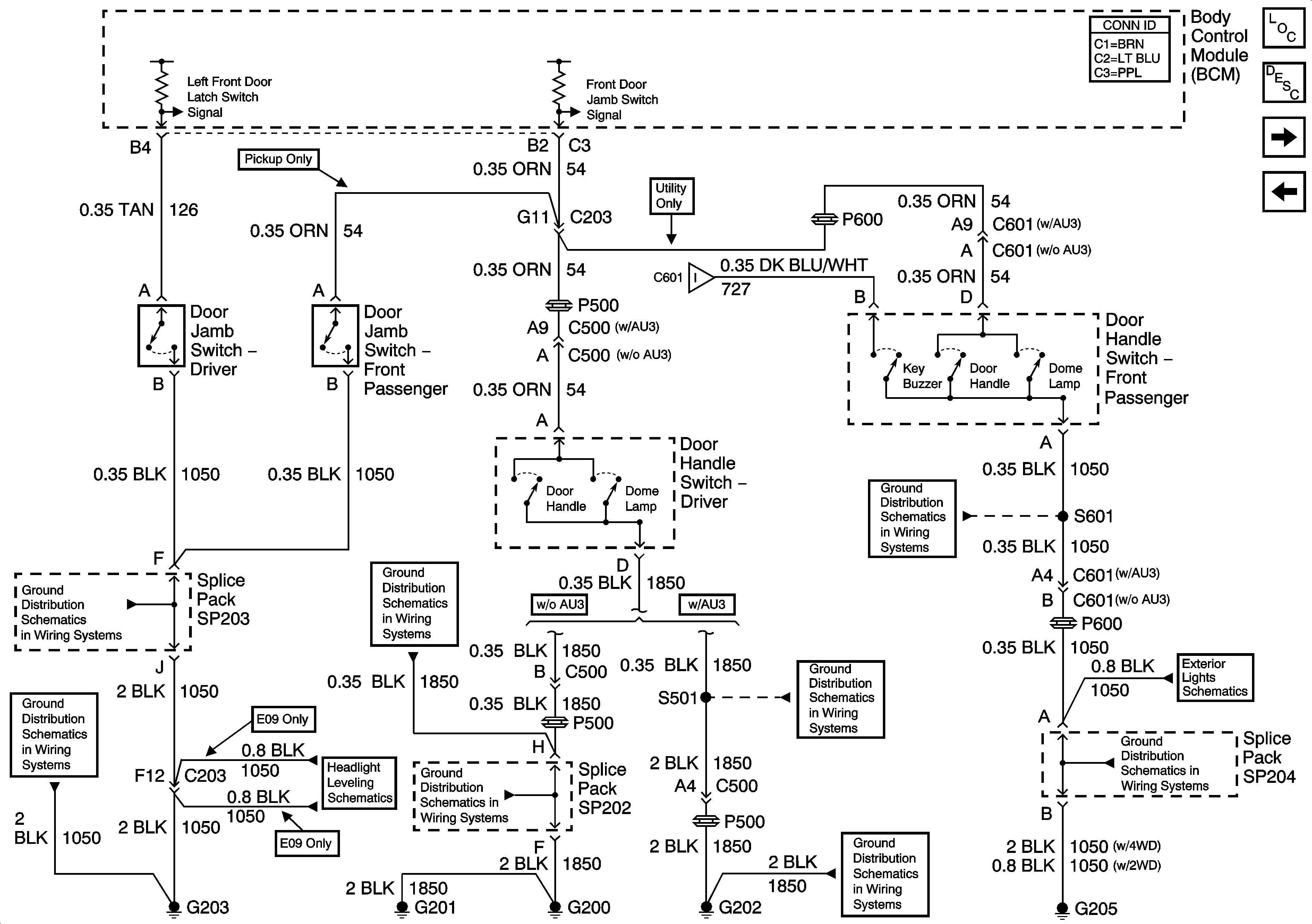
🢒 Front Door Jamb and Door Handle Switches
Front Door Jamb and Door Handle Switches
Front Door Jamb and Door Handle Switches
Master Electrical Component List
Interior Lighting Systems Description and Operation
Rear Door Jamb and Liftglass Ajar Jamb Switches
Inadvertant Power Relay
Rear Door Jamb and Liftglass Ajar Jamb Switches
G205 - Utility and Crew Cab
G203 and G204 - Pickup
G200, G201and G207-Pickup and Crew Cab
G202 - Pickup Except Crew Cab
G205 - Utility and Crew Cab
G203 and G204 - Pickup
Headlight Leveling Schematics
G200, G201and G207-Pickup and Crew Cab
G202 - Utility and Crew Cab
G202 - Utility and Crew Cab