GM Service Manual Online
For 1990-2009 cars only
Makes
🢒
Chevrolet
🢒
2005
🢒
Blazer - 2WD
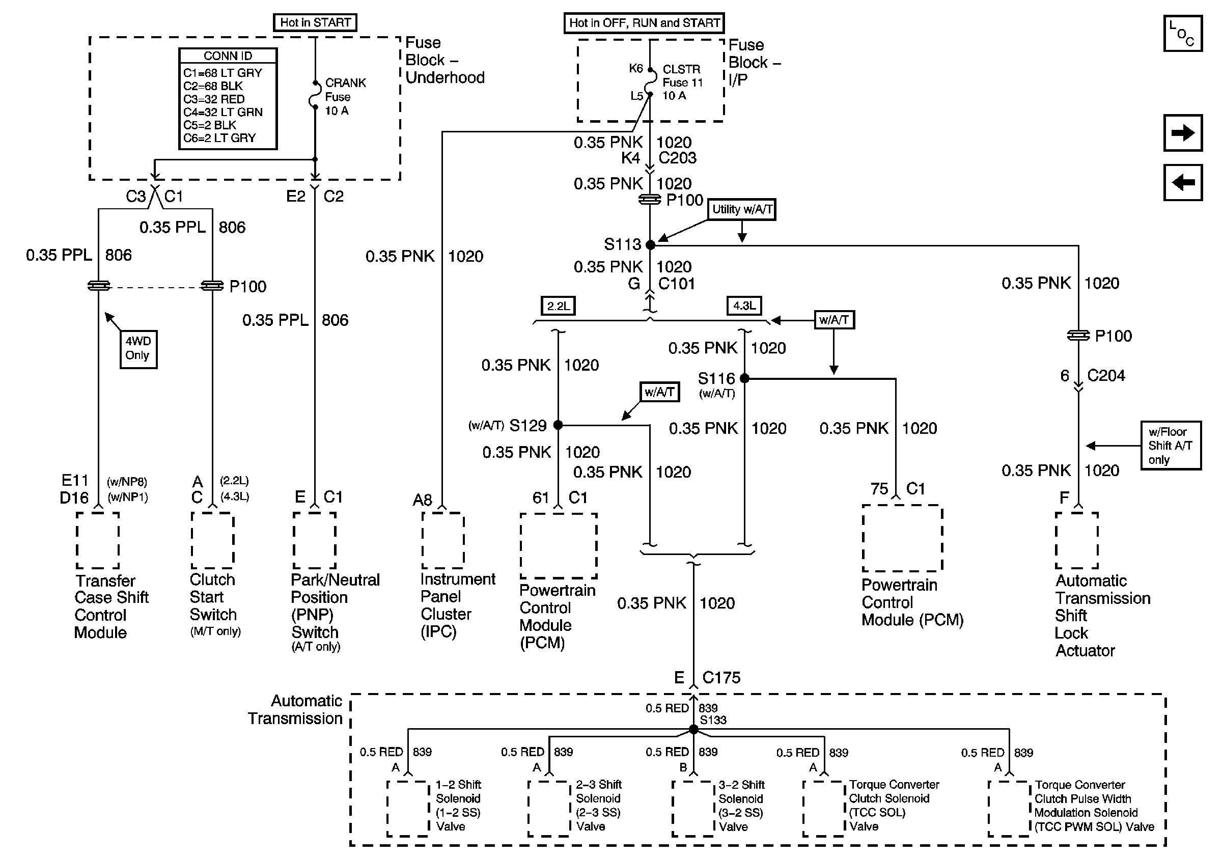
🢒 CRANK and CLSTR Fuses
CRANK and CLSTR Fuses
CRANK and CLSTR Fuses
Master Electrical Component List
TURN, SIR and GAUGES Fuses
FR PRK, LR PRK, RR PRK, TRL PRK and Fog Lamp Relay - Export