GM Service Manual Online
For 1990-2009 cars only
Makes
🢒
Chevrolet
🢒
2000
🢒
Blazer - 4WD - RHD
🢒
Restraints
🢒
SIR
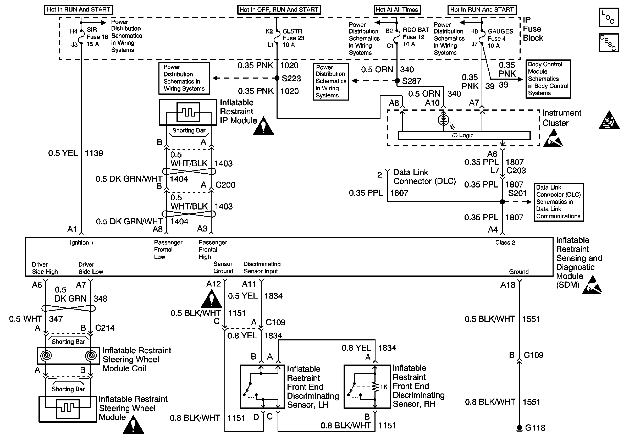
🢒 SIR Schematics
SIR Components
SIR System Component Description and Definitions
SIR Handling Caution
Ign START, RUN and ACC Bus Bar
RDO BAT and AUX PWR Fuses
Ign START, RUN and ACC Bus Bar
CLSTR Fuse
SIR Schematic Icons
RDO BAT and AUX PWR Fuses
Power and Ground
Handling ESD Sensitive Parts Notice
S201
SIR Schematic Icons
SIR Schematic Icons
Handling ESD Sensitive Parts Notice