GM Service Manual Online
For 1990-2009 cars only
Makes
🢒
Chevrolet
🢒
2000
🢒
Blazer - 4WD - RHD
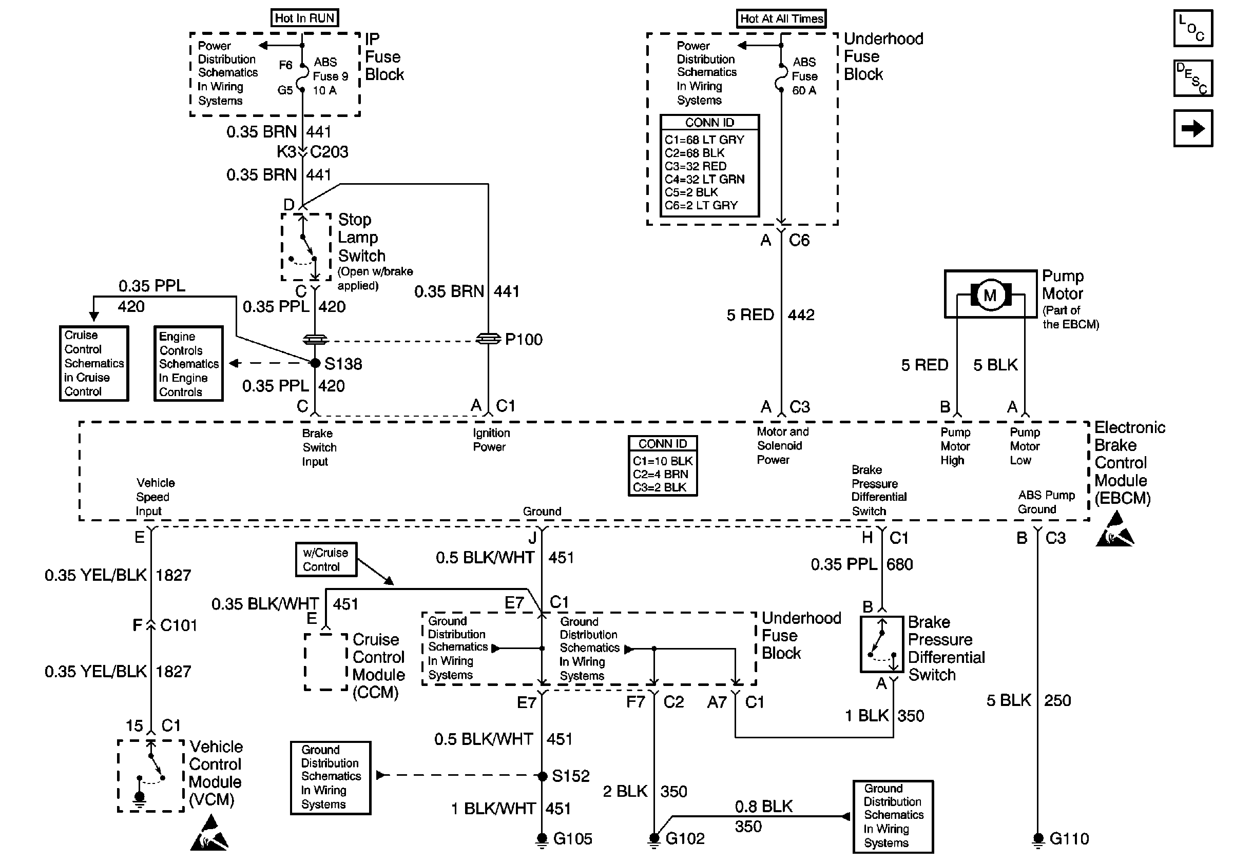
🢒 EBCM Power and Ground
EBCM Power and Ground
EBCM Power and Ground
ABS Components
ABS Description
Power, Ground and Wheel Speed Sensors
RDO IGN, FRT WPR, RR WIPER, ABS, CRUISE, and W/W PUMP Fuses
A/C, ABS, ECM B, FOG LP, STOP LP, VECHMSL, and TRCHMSL Fuses
Power and Grounding Connector End Views
Cruise Control Schematic
Automatic Transmission Valve Controls
Antilock Brake System Connector End Views
Handling ESD Sensitive Parts Notice
Handling ESD Sensitive Parts Notice
G103 and G105
G103 and G105
G102
G102