GM Service Manual Online
For 1990-2009 cars only
Makes
🢒
Chevrolet
🢒
2000
🢒
Blazer - 4WD - RHD
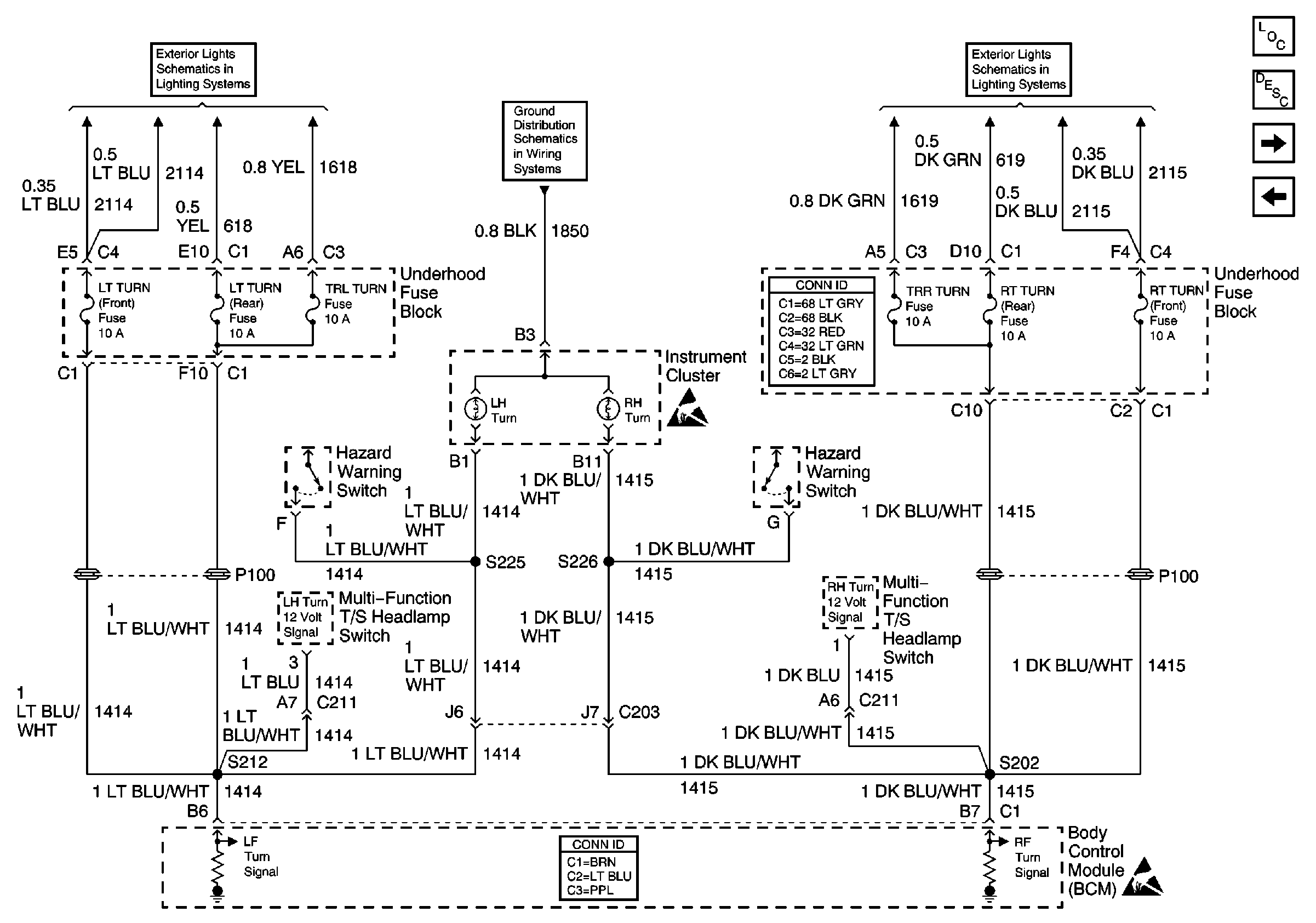
🢒 Instrument Cluster, LT TURN and RT TURN Fuses
Instrument Cluster, LT TURN and RT TURN Fuses
Instrument Cluster, LT TURN and RT TURN Fuses
Body Control Module Components
Body Control System Circuit Description
Rear Jamb Switches, Door Handle Switch and Ignition Key Alarm Switch
Headlamp Power and Flash-to-Pass Relays
Hazard Switch, TURN, and HAZ LP Fuses
SP203
Turn Signal Switch, RH TURN, RH REAR TURN, and TRL TURN Fuses
Handling ESD Sensitive Parts Notice
Power and Grounding Connector End Views
Body Control System Connector End Views
Handling ESD Sensitive Parts Notice