GM Service Manual Online
For 1990-2009 cars only
Makes
🢒
Chevrolet
🢒
2001
🢒
Blazer - 4WD - RHD
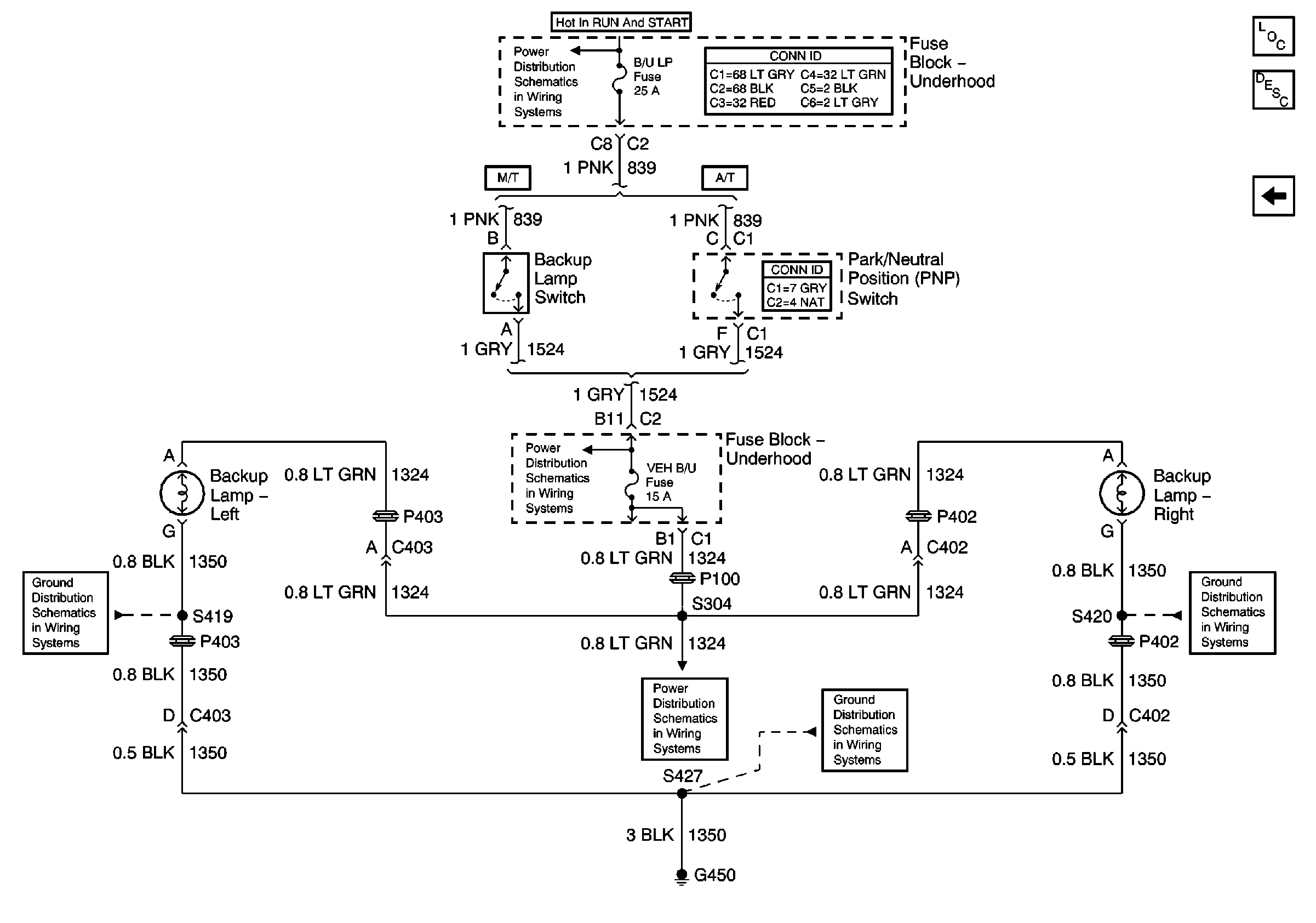
🢒 Backup Lights
Backup Lights
Backup Lights
Master Electrical Component List
Exterior Lighting Systems Description and Operation
STOP LP, VEH HMSL, and TRL HMSL Fuses
Ign START, RUN and ACC Bus Bar
S313 and S419
B/U LP, OXYSEN, ENG I, TRL B/U, VEH B/U and BTSI Fuses
B/U LP, OXYSEN, ENG I, TRL B/U, VEH B/U and BTSI Fuses
G450
S320 and S420