GM Service Manual Online
For 1990-2009 cars only
Makes
🢒
Chevrolet
🢒
2002
🢒
Blazer - 4WD - RHD
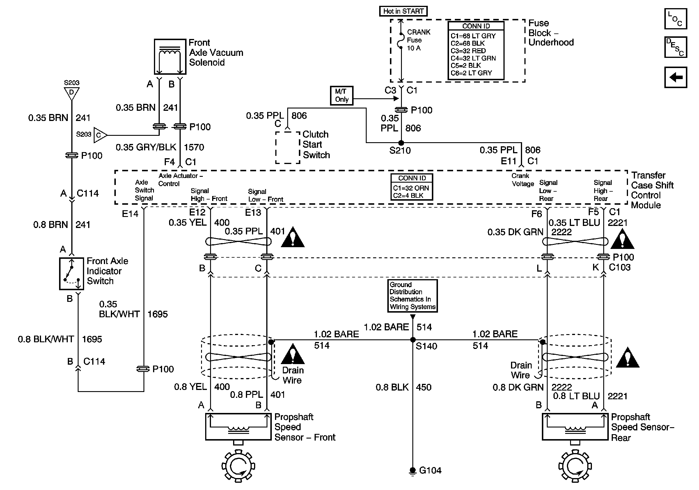
🢒 Propshaft Speed Sensors, Front Axle Vacuum Solenoid
Propshaft Speed Sensors, Front Axle Vacuum Solenoid
Propshaft Speed Sensors, Front Axle Vacuum Solenoid
Master Electrical Component List
Transfer Case Description and Operation
Transfer Case Shift Control Switch
Transfer Code Encoder Motor
Transfer Code Encoder Motor
Transfer Case Control Schematic Icons
Transfer Case Control Schematic Icons
G104, G106, G107, G108 and G118
Transfer Case Control Schematic Icons
Transfer Case Control Schematic Icons